Curiosii for ever!
: Car repair manuals for everyone.
Home
>>
Buick
>>
1994
>>
Roadmaster V8-350 5.7L
>>
Repair and Diagnosis
>>
Diagrams
>>
Electrical Diagrams
>>
Keyless Entry
>>
System Diagram
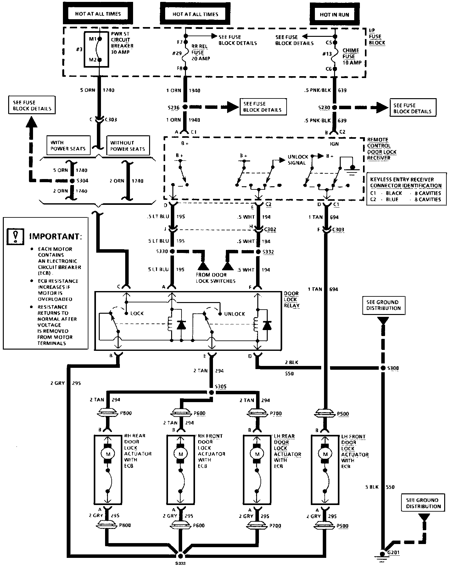
System Diagram
Remote Keyless Entry (Part 1 Of 2):
Remote Keyless Entry (Part 2 Of 2):