Curiosii for ever!: Car repair manuals for everyone.

Electronic/Powertrain Control Module (ECM/PCM)

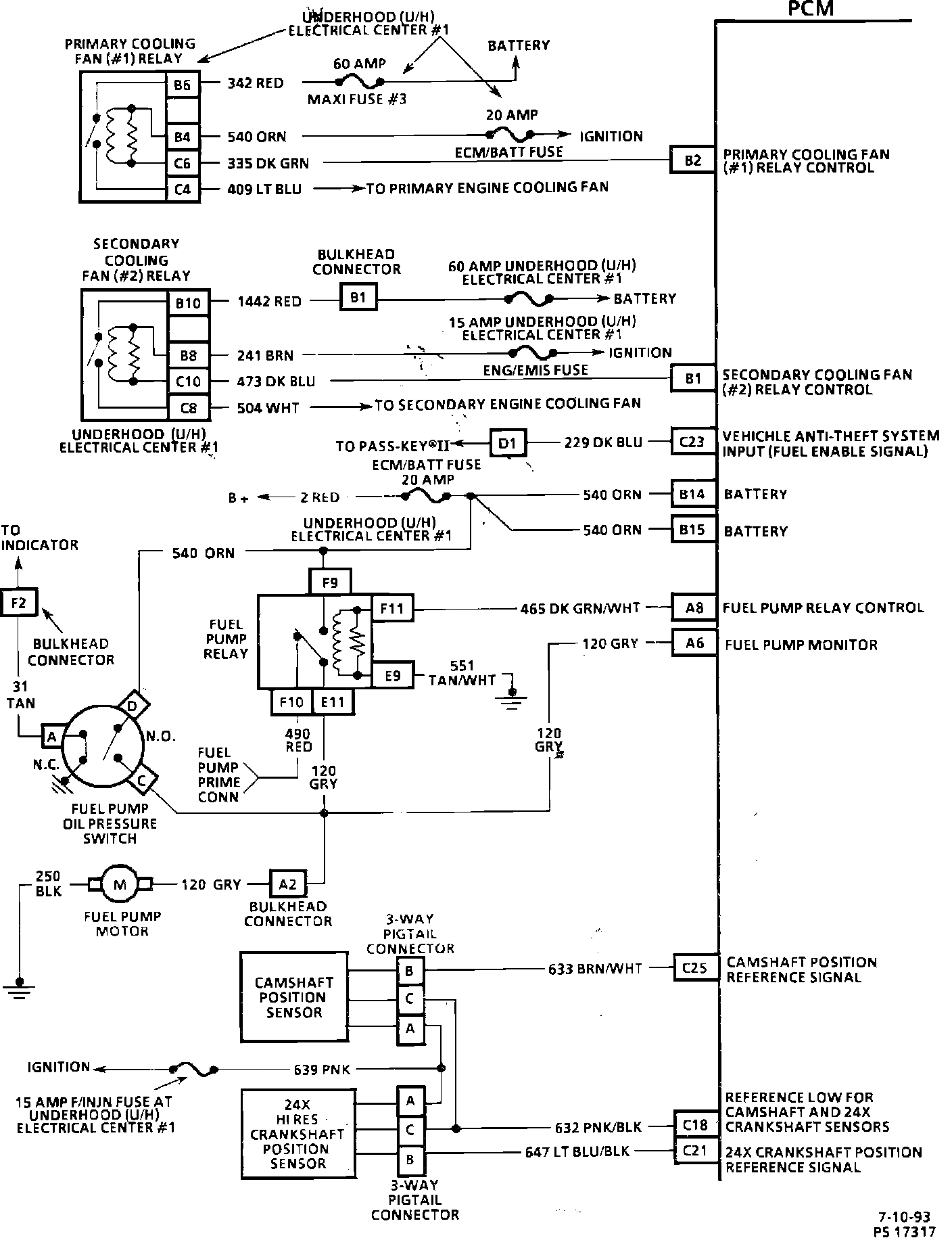
Engine Management Wiring Diagram (1 Of 4):





PART 1 OF 4

Engine Management Wiring Diagram (2 Of 4):





PART 2 OF 4

Engine Management Wiring Diagram (3 Of 4):





PART 3 OF 4

Engine Management Wiring Diagram (4 Of 4):





PART 4 OF 4