Curiosii for ever!
: Car repair manuals for everyone.
Home
>>
Buick
>>
1993
>>
Roadmaster V8-350 5.7L
>>
Repair and Diagnosis
>>
Powertrain Management
>>
Diagrams
>>
Electrical Diagrams
>>
Fuel Pump Control
Fuel Pump Control
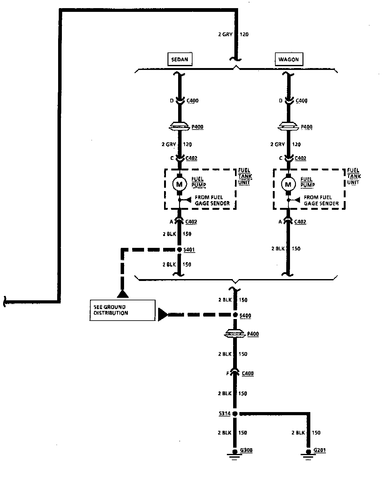
Fuel Injection (Fuel Pump Control):
Fuel Injection (Fuel Pump Control):
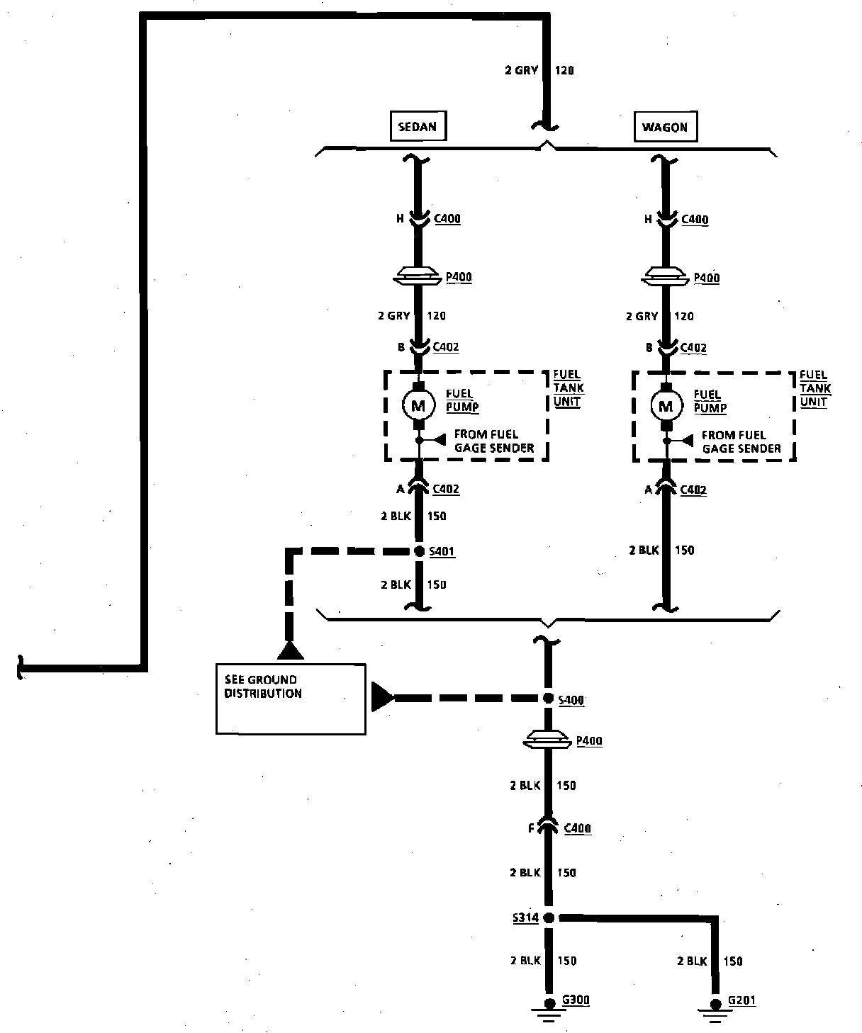
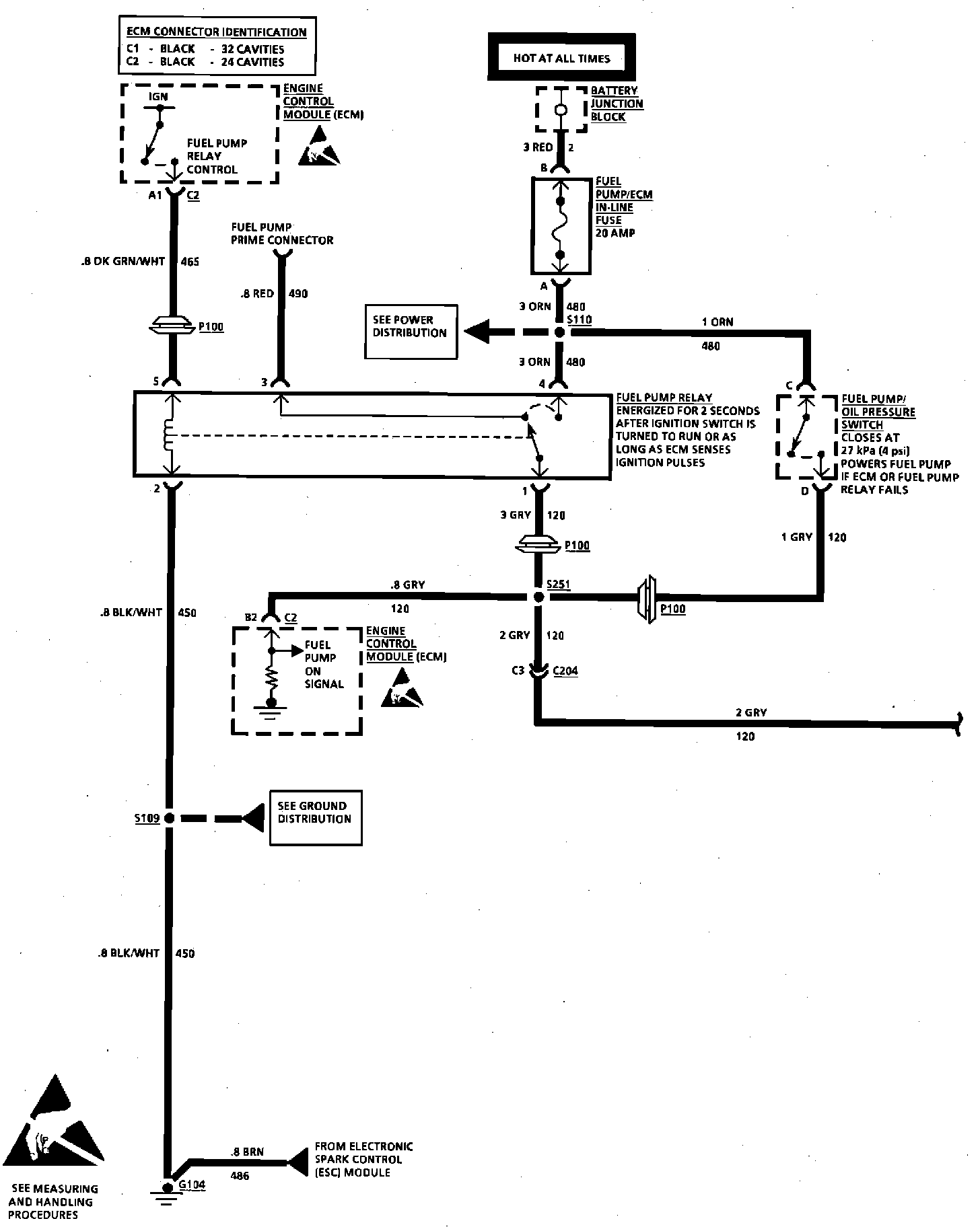
Throttle Body Injection: V8 VIN 7 Fuel Pump Control:
Throttle Body Injection: V8 VIN 7 Fuel Pump Control: