Curiosii for ever!
: Car repair manuals for everyone.
Home
>>
Buick
>>
1993
>>
Roadmaster V8-350 5.7L
>>
Repair and Diagnosis
>>
Diagrams
>>
Electrical Diagrams
>>
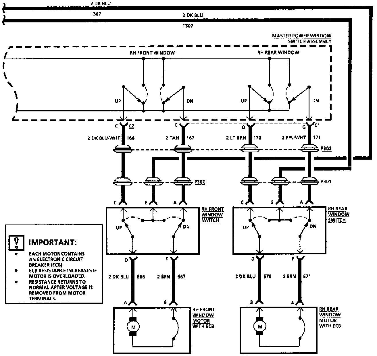
Windows
Windows
Power Windows:
Power Windows: