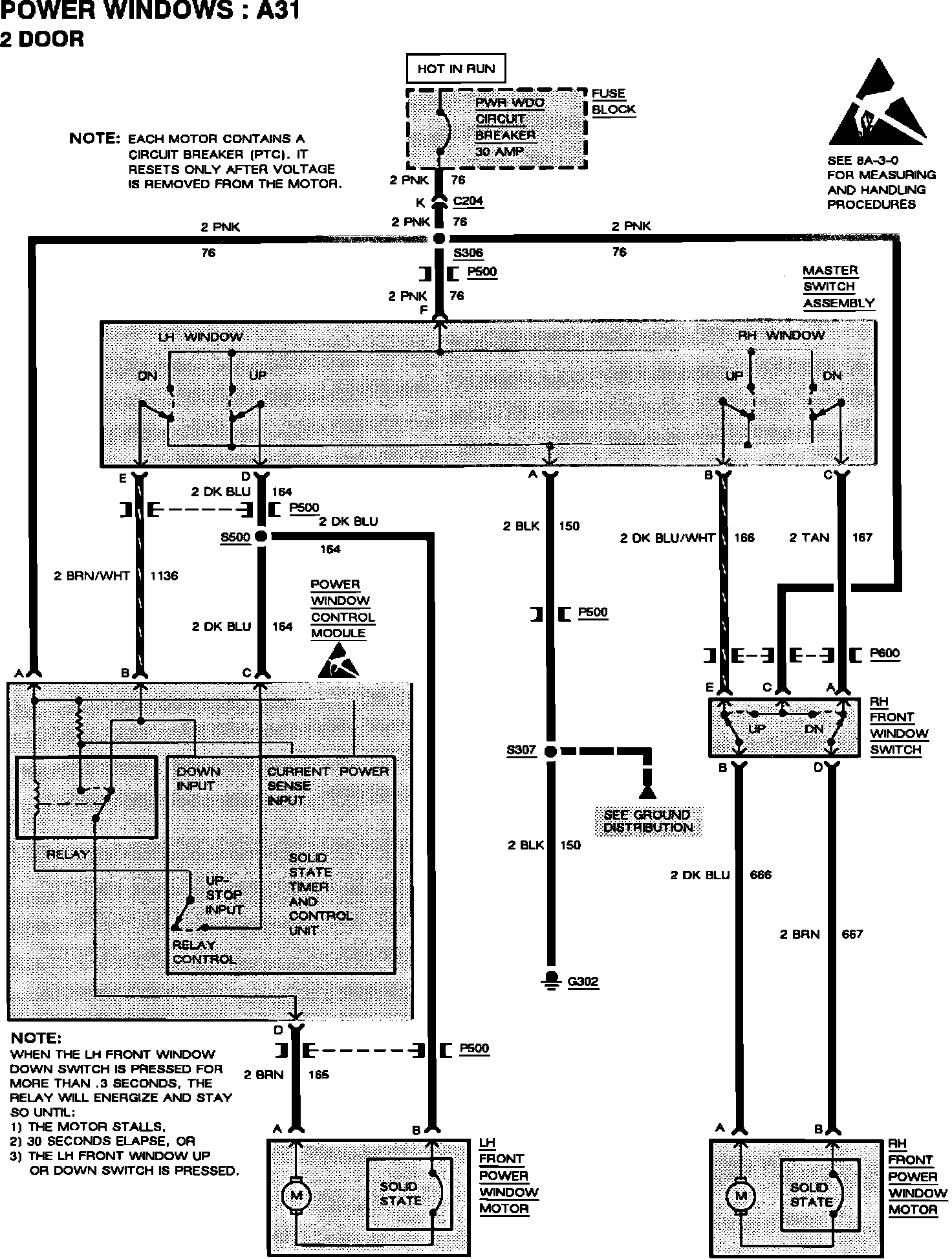
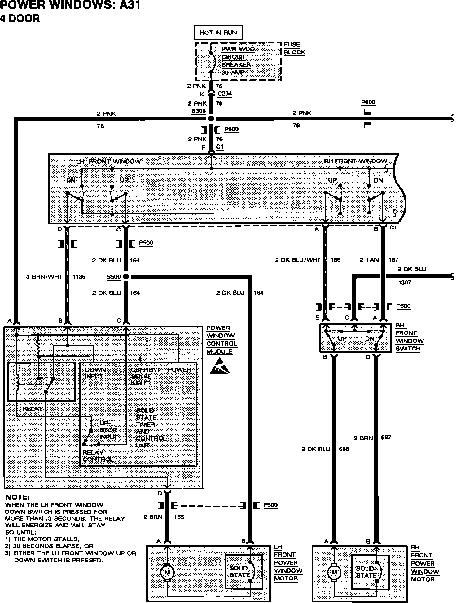
Windows - Revised Express Down Module Location/Schematic
Bulletin: 92-8-29Date: Sept. '92
Ref.No.: 92-275-8
Corp.Ref.No.: 238111
SUBJECT:
SERVICE MANUAL UPDATE - SECTION 8A - EXPRESS DOWN WINDOW MODULE RELOCATION
MODELS AFFECTED:
1992 SKYLARK
1992 Buick Skylark vehicles equipped with power windows RPO A31 and built AFTER VIN NC638718 breakpoint have the Express Down Power Window Module relocated from the driver's side door to the left instrument panel sound insulator:
Refer to the following revised component location illustration and schematics.
WARRANTY INFORMATION:
Labor Operation Number: N-4831
Labor Time: 0.3 Hour
Component Location Illustration
Power Window Schematic 4-door
Power Window Schematic 2-door