Electronic/Engine Control Module (ECM)
NOTE: The first character of each PCM pin number in the following diagrams indicates the color of the connector (B - BLACK; P - Purple; G- GREEN).Engine Management Wiring Diagram (1 Of 3):
Part 1 of 3
PIN # - CIRCUIT
G10 - Injector Ground
G21 - Injector Ground
R18 - Knock Sensor (ESC)
B3 - Canister Purge
P5 - Ignition #1
G15 - Mass Air Flow Sensor (MAF) Signal
B6 - Idle Air Control Valve (IAC-B-High)
B17 - Idle Air Control Valve (IAC-B-Low)
P3 - Idle Air Control Valve (IAC-A-High)
P8 - Idle Air Control Valve (IAC-A-Low)
G11 - Injector #1
G17 - Injector #2
G4 - Injector #3
G5 - Injector #4
G6 - Injector #5
G22 - Injector #6
G2 - Electronic Spark Timing (EST)
G9 - Fuel Control
G8 - Reference Low (Ground)
R10 - Cam signal
G7 - Bypass
B20 - Spark Reference
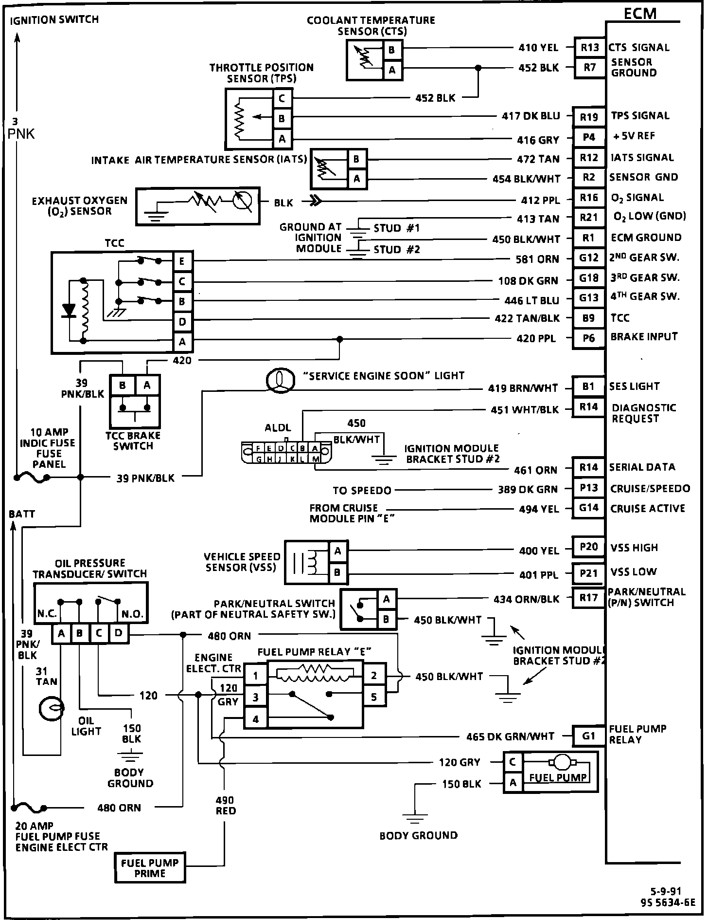
Engine Management Wiring Diagram (2 Of 3):
Part 2 of 3
PIN # - CIRCUIT
R13 - Coolant Temperature Sensor
R7 - Sensor Ground
R19 - Throttle Position Sensor Signal
P4 - +5 Volt Reference
R12 - Intake Air Temperature Sensor Signal
R2 - Sensor Ground
R16 - Oxygen Sensor Signal
R21 - Oxygen Sensor Signal Ground
R1 - Ground
G12 - Second Gear Switch
G18 - Third Gear Switch
G13 - Fourth Gear Switch
B9 - [1][2]Torque Converter Clutch Apply Solenoid
P6 - Brake Switch Input (TCC - "OFF")
B1 - Service Engine Soon (SES) Light
R14 - Diagnostic lead (ALDL)
R14 - Serial Data (ALDL)
P13 - Cruise/Speedo
G14 - Cruise Active
P20 - Vehicle Speed Sensor (high)
P21 - Vehicle Speed Sensor (low)
R17 - Park/Neutral Switch
G1 - Fuel Pump Relay
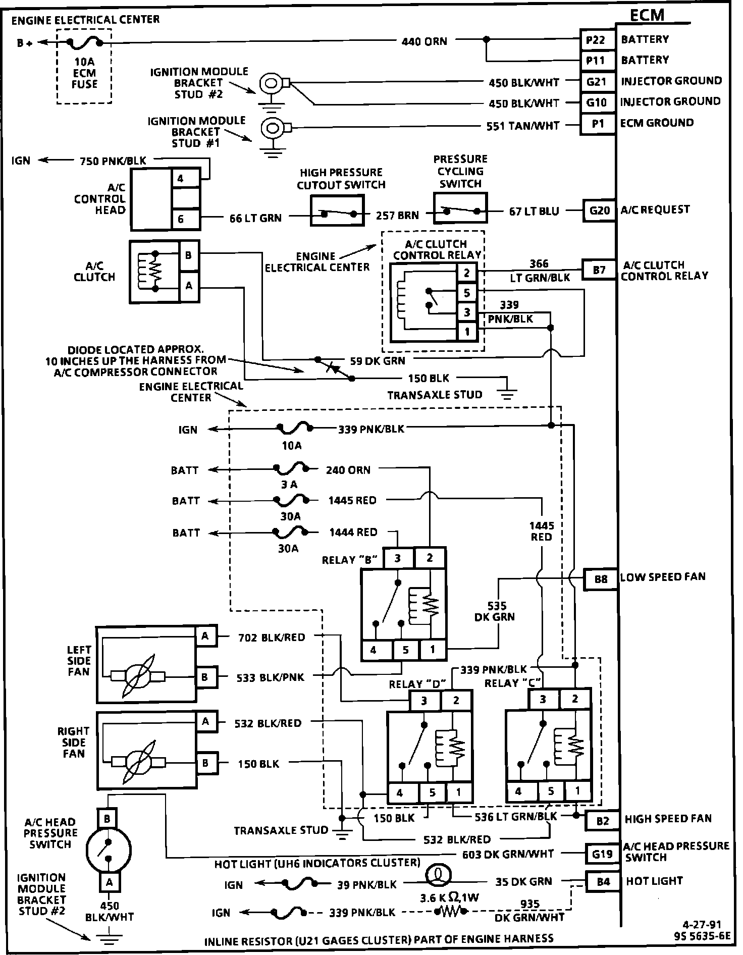
Engine Management Wiring Diagram (3 Of 3):
Part 3 of 3
PIN # - CIRCUIT
P22 - Battery
P11 - Battery
G21 - Injector Ground
G10 - Injector Ground
P1 - Ground
G20 - A/C Request
B7 - A/C Relay (compressor clutch)
B8 - Low Speed Fan
B2 - High Speed Fan
G19 - A/C Head Pressure Switch
B4 - Hot Light