Curiosii for ever!
: Car repair manuals for everyone.
Home
>>
Buick
>>
1990
>>
Electra V6-231 3.8L VIN C SFI
>>
Repair and Diagnosis
>>
Diagrams
>>
Electrical Diagrams
>>
Powertrain Management
>>
System Diagram
>>
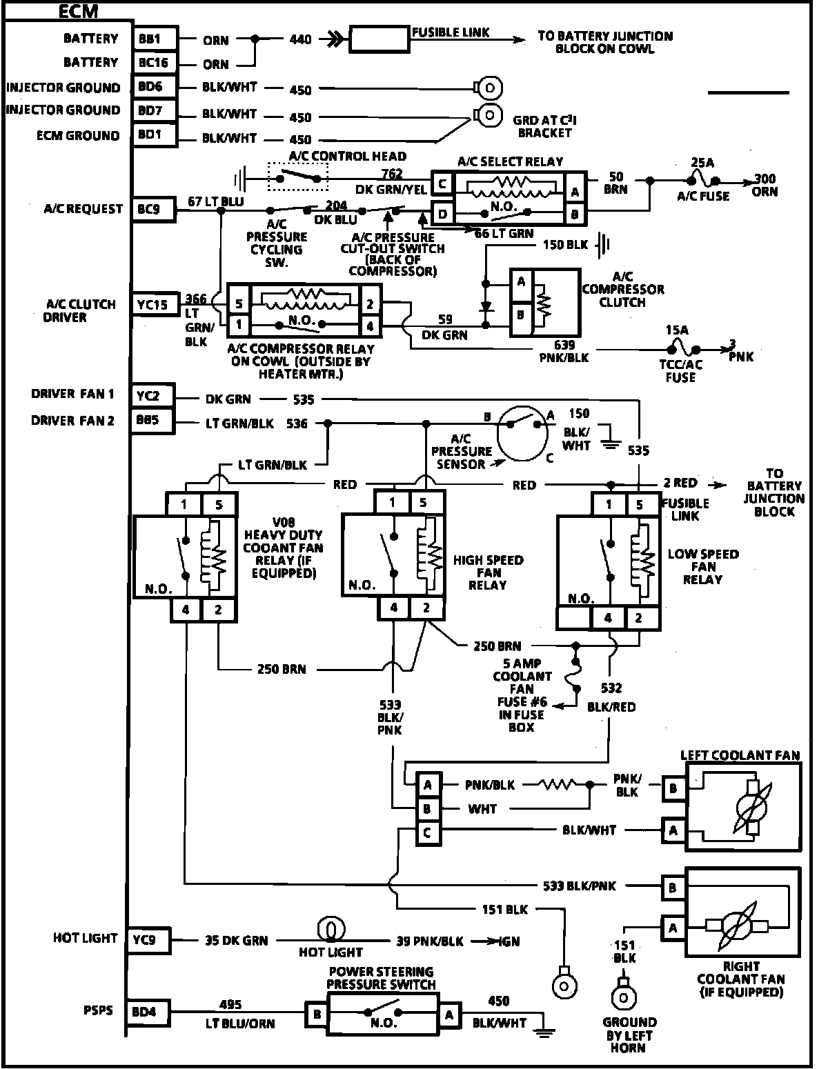
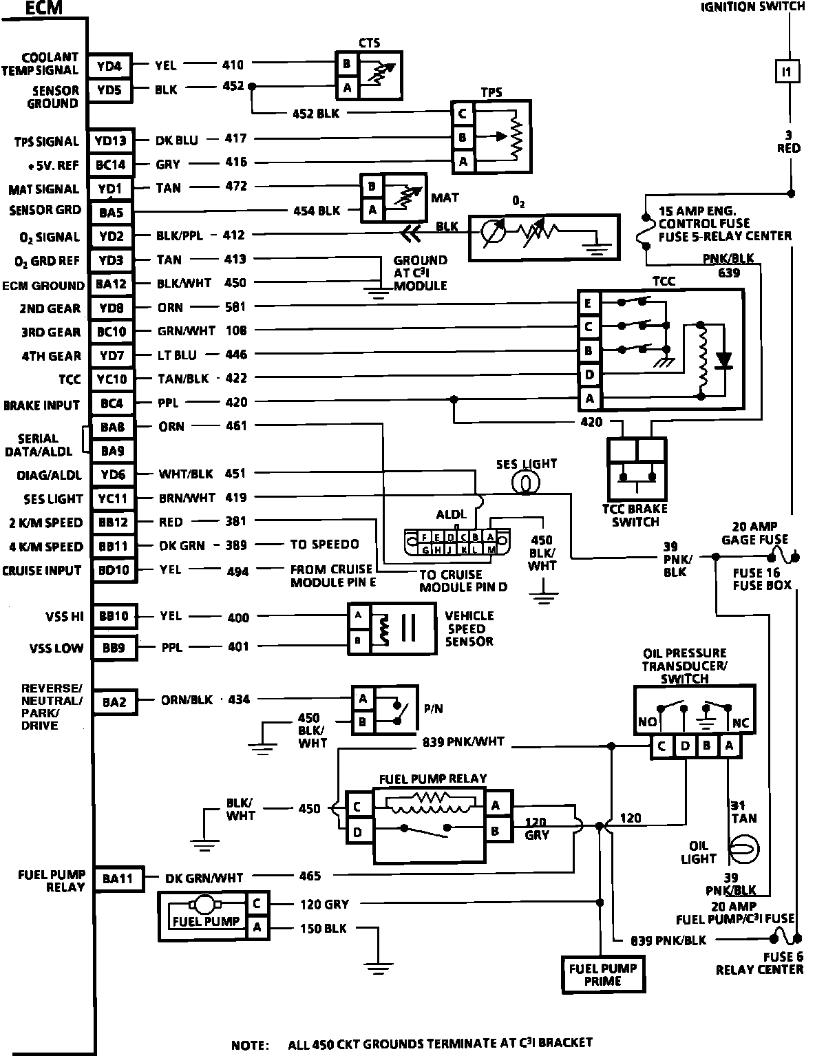
Electronic/Powertrain Control Module (ECM/PCM)
Electronic/Powertrain Control Module (ECM/PCM)
Engine Controls (ECM):
Engine Controls (ECM):
Engine Controls (ECM):