Curiosii for ever!
: Car repair manuals for everyone.
Home
>>
Buick
>>
1988
>>
Skyhawk L4-121 2.0L VIN K TBI
>>
Repair and Diagnosis
>>
Diagrams
>>
Electrical Diagrams
>>
Powertrain Management
>>
System Diagram
>>
Electronic/Powertrain Control Module (ECM/PCM)
Electronic/Powertrain Control Module (ECM/PCM)
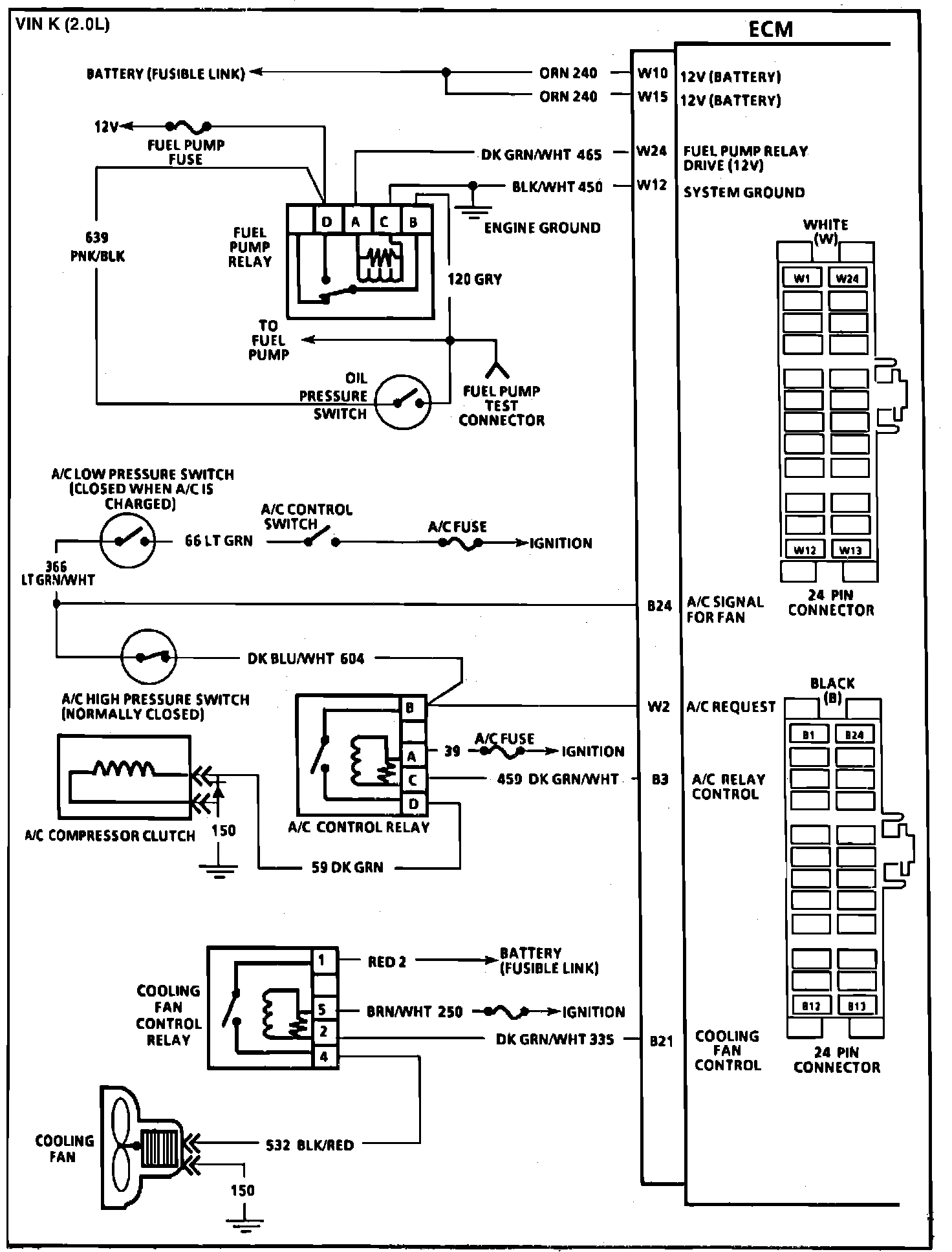
Fig. 079 ECM Wiring Diagrams (1 of 3):
Fig. 080 ECM Wiring Diagrams (2 of 3):
Fig. 081 ECM Wiring Diagrams (3 of 3):