Curiosii for ever!
: Car repair manuals for everyone.
Home
>>
Buick
>>
1988
>>
Regal V6-173 2.8L
>>
Repair and Diagnosis
>>
Powertrain Management
>>
Diagrams
>>
Electrical Diagrams
>>
Electronic/Engine Control Module (ECM)
Electronic/Engine Control Module (ECM)
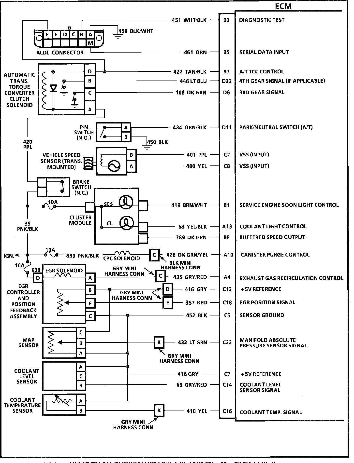
ECM Wiring Diagram (Part 1 of 3):
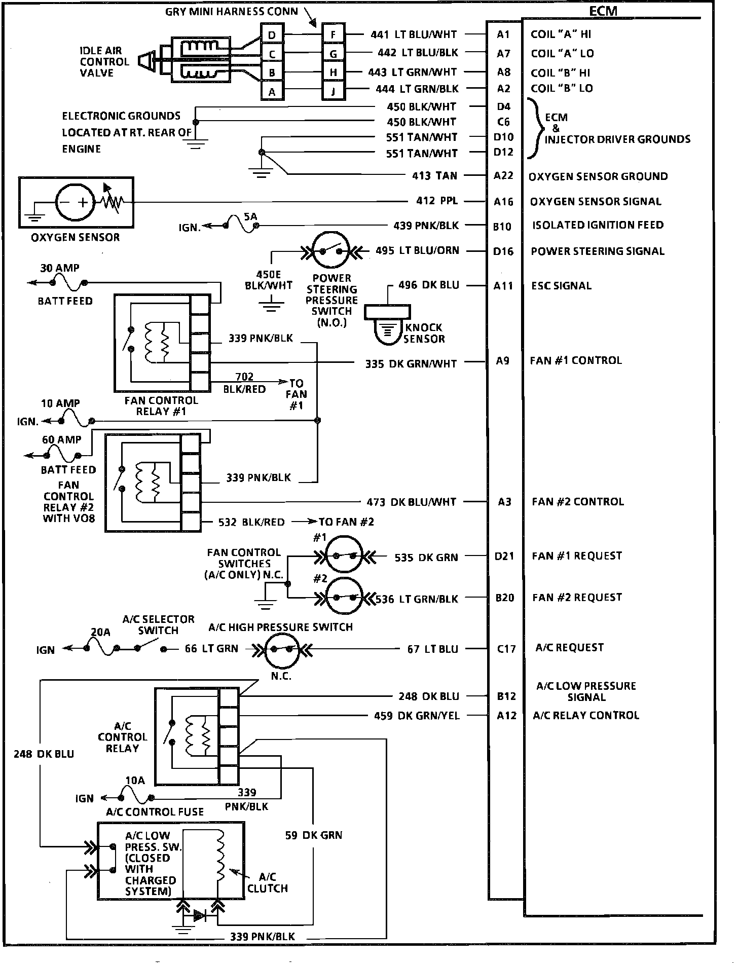
ECM Wiring Diagram (Part 2 of 3):
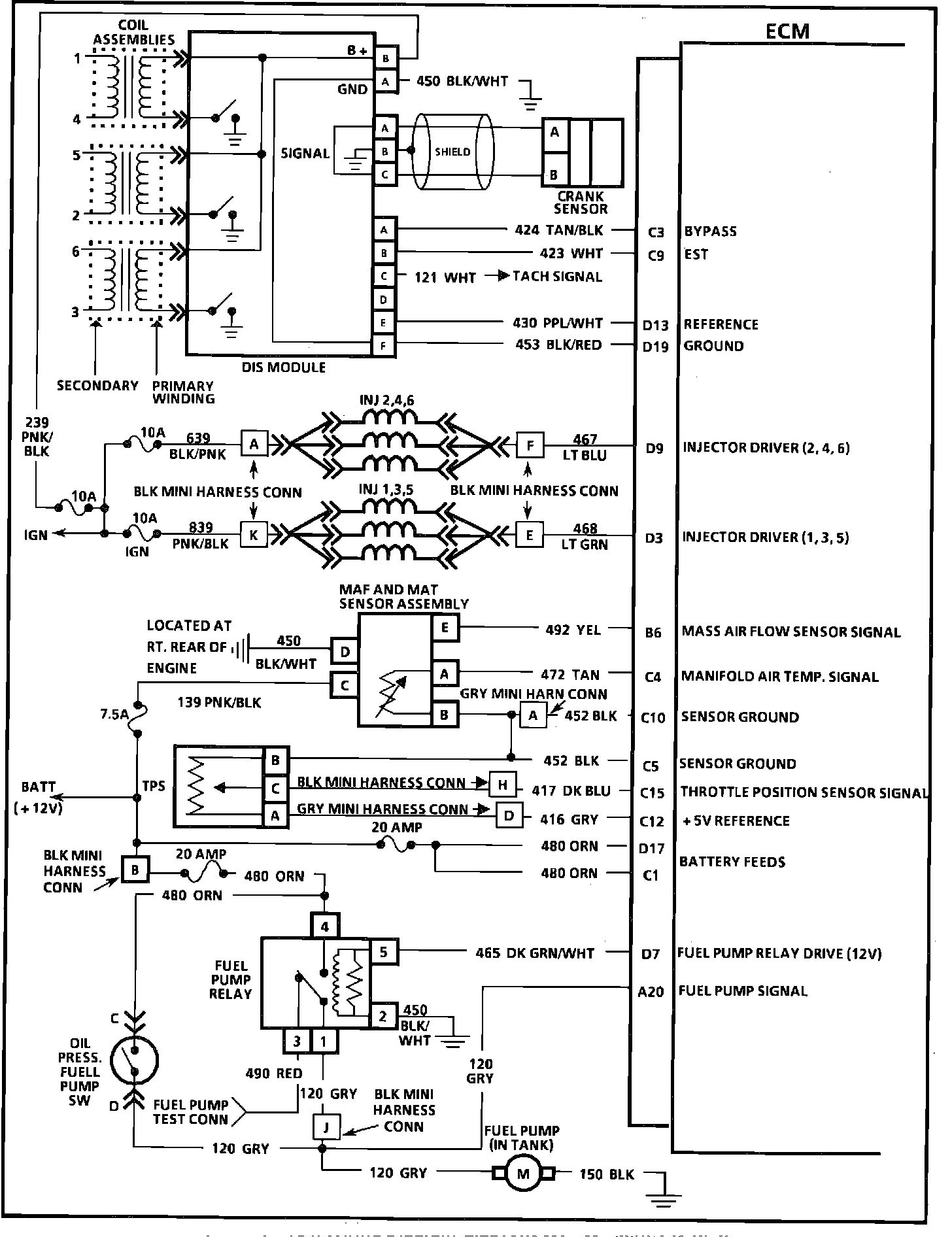
ECM Wiring Diagram (Part 3 of 3):
ECM Wiring Diagram:
With Speed Density Update:
ECM Wiring Diagram: