Curiosii for ever!
: Car repair manuals for everyone.
Home
>>
Buick
>>
1988
>>
Electra V6-231 3.8L VIN C SFI
>>
Repair and Diagnosis
>>
Diagrams
>>
Electrical Diagrams
>>
Heating and Air Conditioning
>>
Control Module HVAC
>>
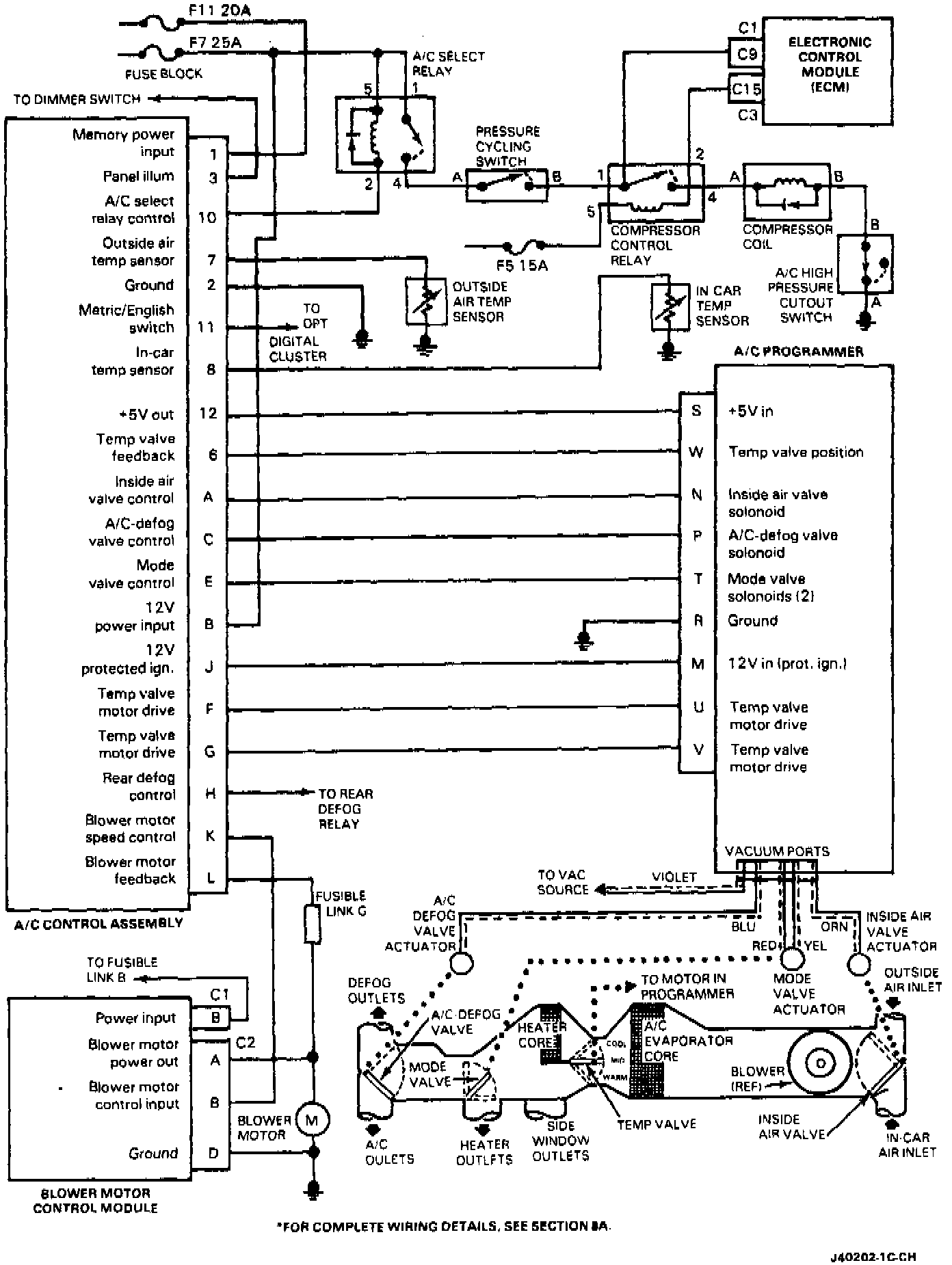
Blower Control Module
Blower Control Module
Simplified ETCC Circuit Diagram: