Curiosii for ever!
: Car repair manuals for everyone.
Home
>>
Buick
>>
1988
>>
Century L4-151 2.5L
>>
Repair and Diagnosis
>>
Diagrams
>>
Electrical Diagrams
>>
Windows
>>
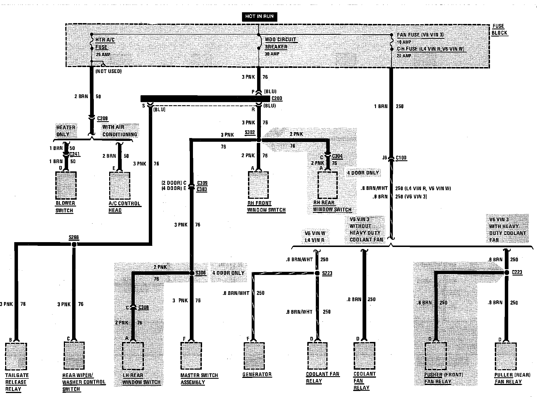
Fuse Block Details
Fuse Block Details
Fuse Block Details (A/C Heater Fuse, Fan Fuse & Window Circuit Breaker):