Curiosii for ever!
: Car repair manuals for everyone.
Home
>>
Buick
>>
1987
>>
Somerset L4-151 2.5L
>>
Repair and Diagnosis
>>
Windows and Glass
>>
Windows
>>
Diagrams
>>
Electrical Diagrams
Electrical Diagrams
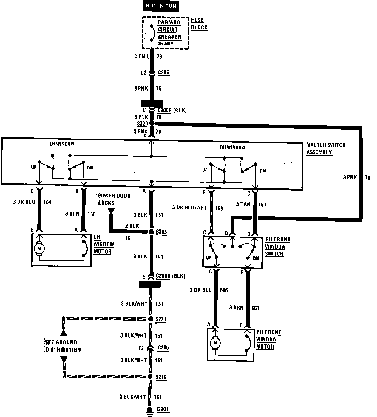
Power Window Wiring Circuit: