Curiosii for ever!
: Car repair manuals for everyone.
Home
>>
Buick
>>
1987
>>
Somerset L4-151 2.5L
>>
Repair and Diagnosis
>>
Powertrain Management
>>
Diagrams
>>
Electrical Diagrams
>>
Ignition Controls
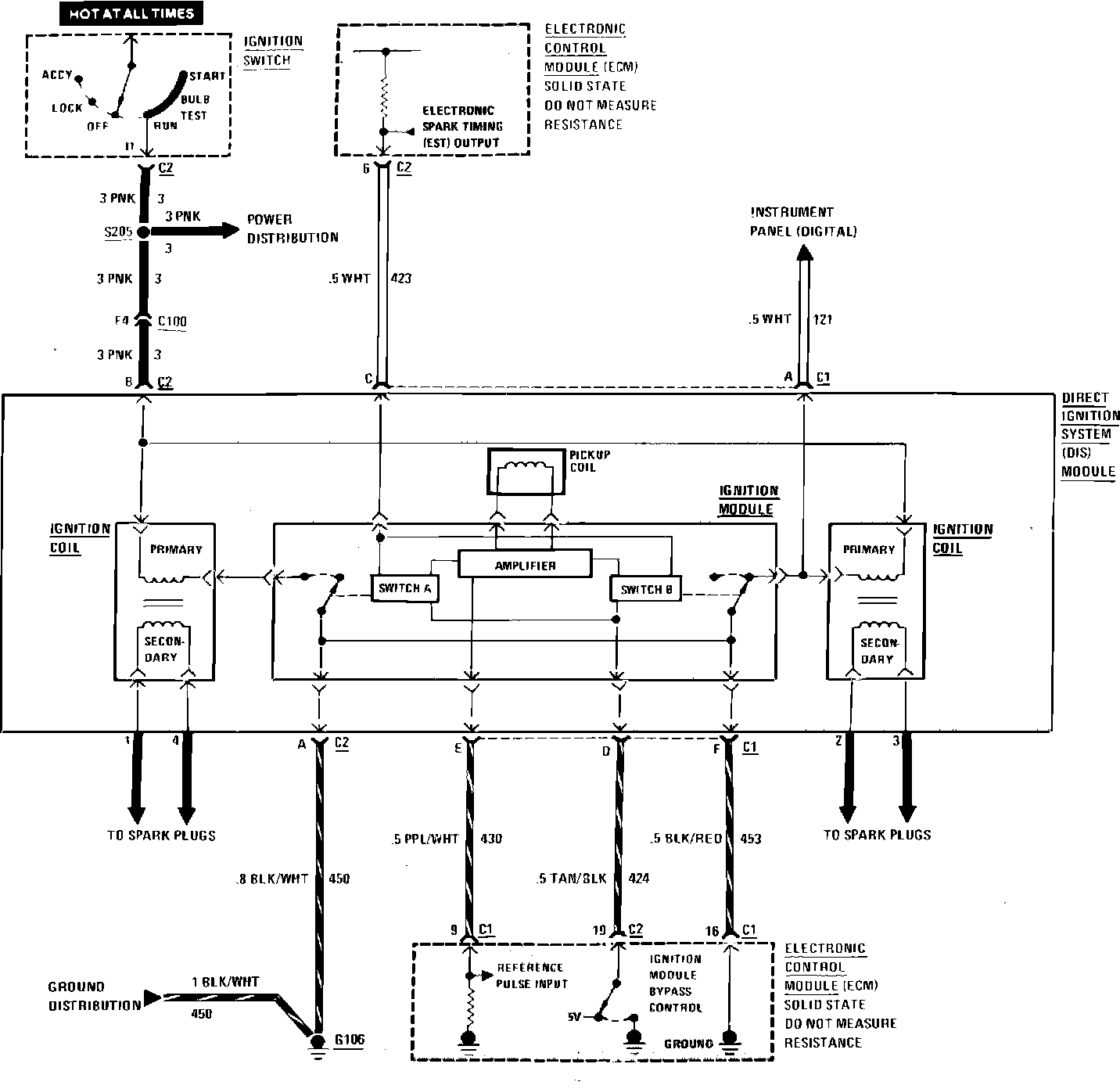
Ignition Controls
Fuel Injection Wiring Circuit (Ignition):