Curiosii for ever!
: Car repair manuals for everyone.
Home
>>
Buick
>>
1987
>>
Skylark L4-151 2.5L
>>
Repair and Diagnosis
>>
Starting and Charging
>>
Diagrams
>>
Electrical Diagrams
>>
Charging System
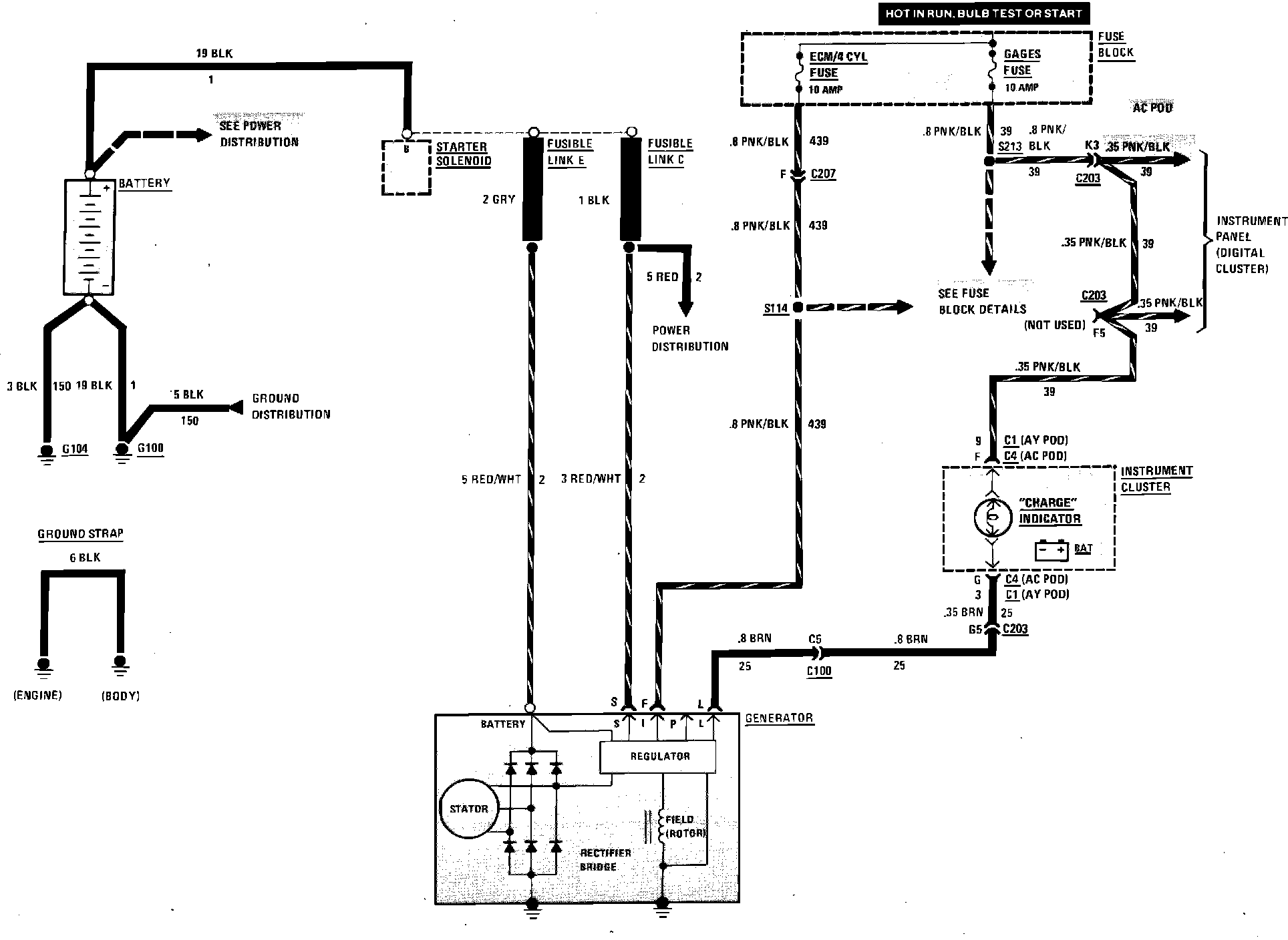
Charging System
Charging System Wiring Circuit: