Curiosii for ever!
: Car repair manuals for everyone.
Home
>>
Buick
>>
1987
>>
Riviera V6-231 3.8L
>>
Repair and Diagnosis
>>
Powertrain Management
>>
Diagrams
>>
Electrical Diagrams
>>
Body Control Module (BCM)
Body Control Module (BCM)
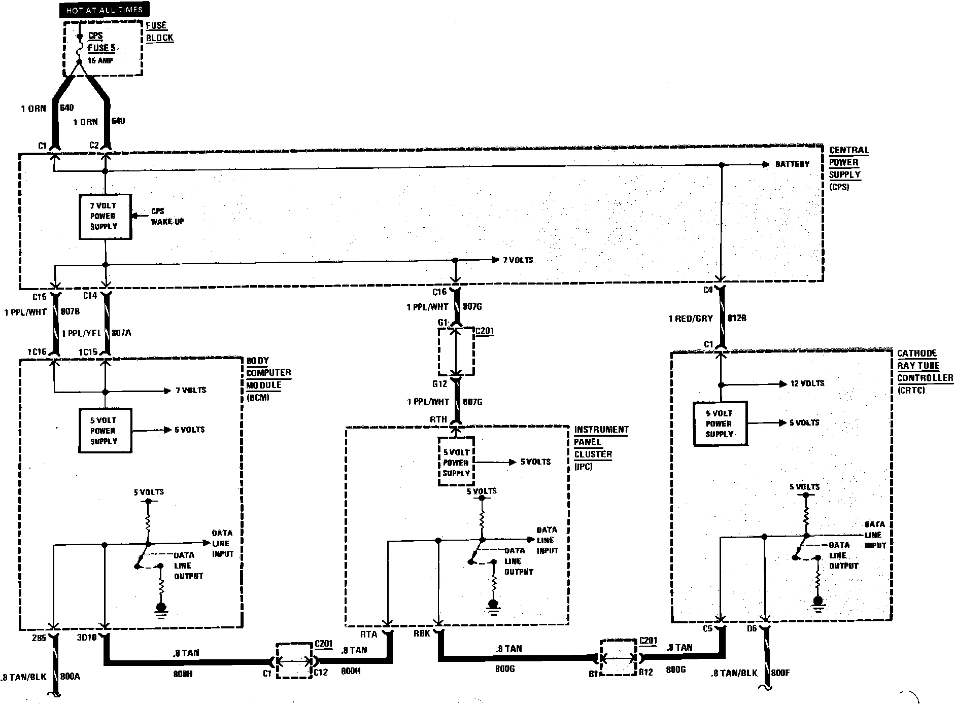
Body Computer Module Wiring Circuit (Part 1 Of 2):
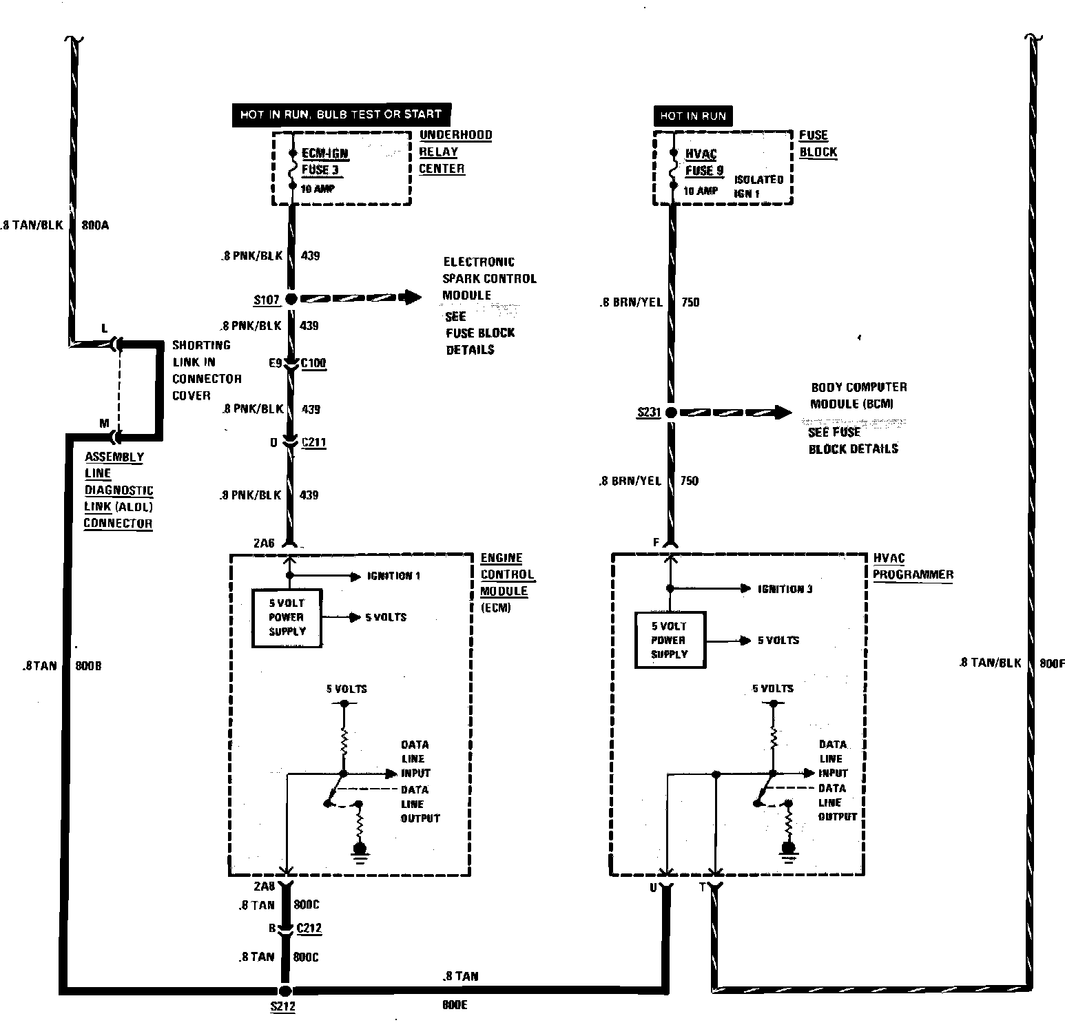
Body Computer Module Wiring Circuit (Part 2 Of 2):