Curiosii for ever!
: Car repair manuals for everyone.
Home
>>
Buick
>>
1987
>>
Regal V8-307 5.0L
>>
Repair and Diagnosis
>>
Powertrain Management
>>
Diagrams
>>
Electrical Diagrams
>>
Powertrain Controls
>>
Spark Control
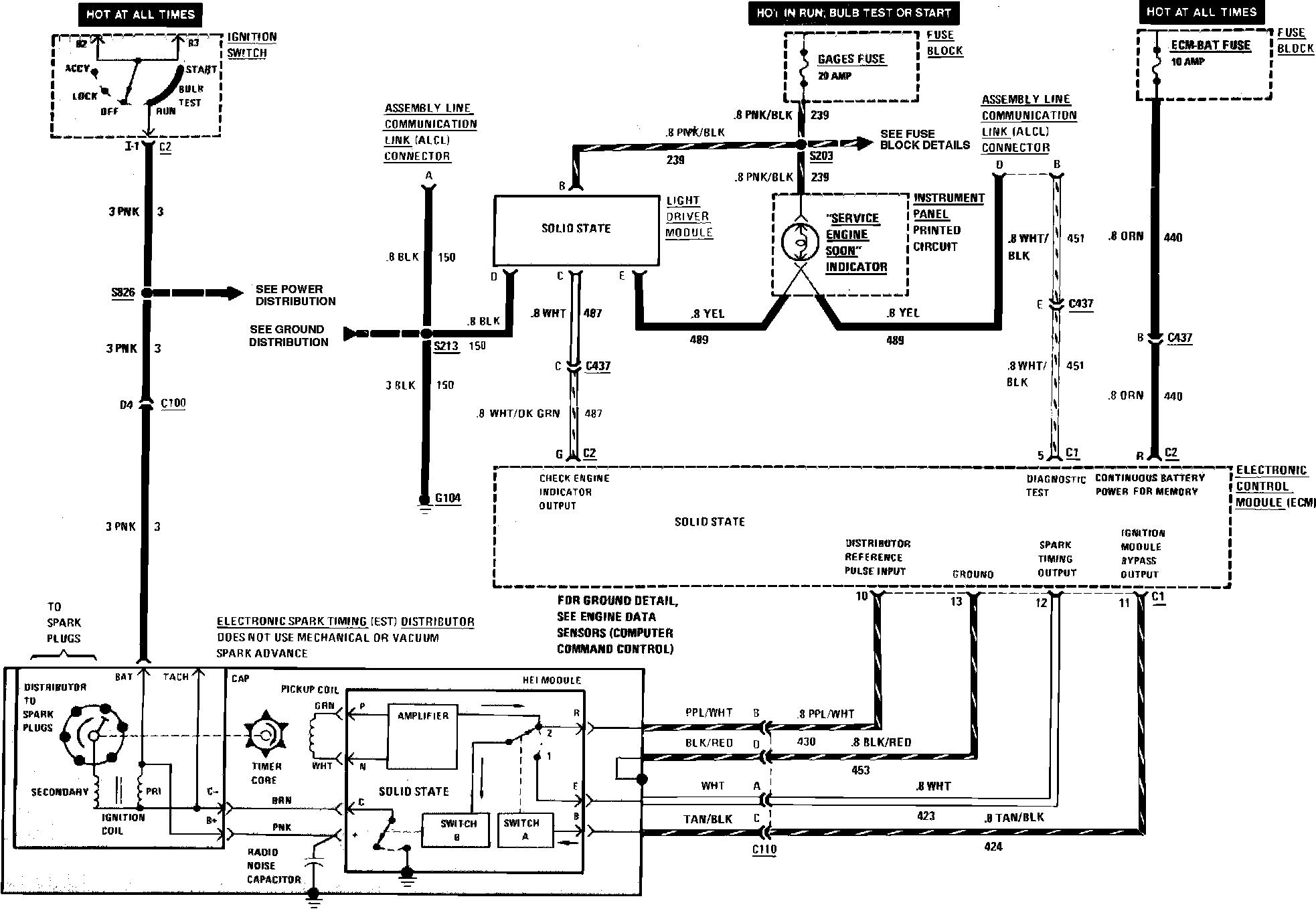
Spark Control
Computer Command Control Wiring Circuit (Spark Control):