Curiosii for ever!: Car repair manuals for everyone.

System Operation Check

Chart:




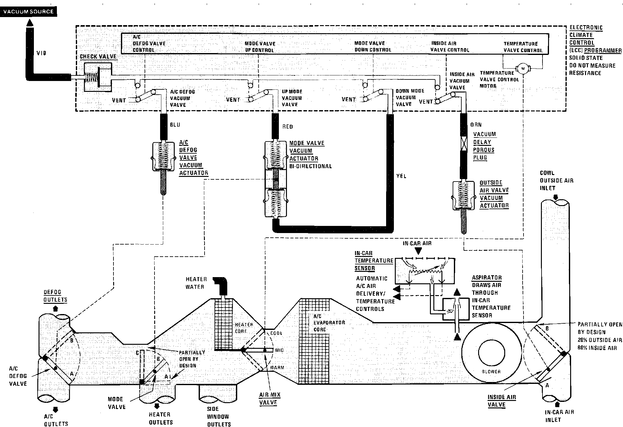
A/C System Vacuum & Wiring Circuit (Temp. Control Circuits):






TEST DESCRIPTION

^ If air flow does not come from the proper outlets under one or more operating modes, at least one of the air valves is not moving to the proper position. Refer to System Diagnosis. Testing and Inspection

^ Refer to the Air Door Position Chart to check the operation of the air valves (Letters in the Chart match those in the Air Delivery Diagram).

CONDITIONS

^ Blower Switch in HI and the engine warm and running at idle.