Curiosii for ever!
: Car repair manuals for everyone.
Home
>>
Buick
>>
1987
>>
LeSabre V6-231 3.8L
>>
Repair and Diagnosis
>>
Diagrams
>>
Electrical Diagrams
>>
Powertrain Management
>>
System Diagram
>>
Powertrain Controls
>>
With Sequential Fuel Injection (SFI)
>>
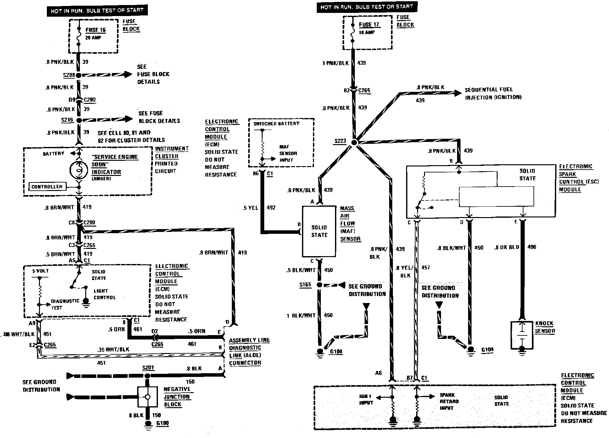
Air Flow Sensor, Service Engine Soon Light & Spark Control
Air Flow Sensor, Service Engine Soon Light & Spark Control
Sequential Fuel Injection Air Flow Sensor, Service Engine Soon Light & Spark Control Wiring Circuit: