Curiosii for ever!
: Car repair manuals for everyone.
Home
>>
Buick
>>
1986
>>
LeSabre V6-181 3.0L
>>
Repair and Diagnosis
>>
Diagrams
>>
Electrical Diagrams
>>
Powertrain Management
>>
System Diagram
>>
Electronic/Powertrain Control Module (ECM/PCM)
Electronic/Powertrain Control Module (ECM/PCM)
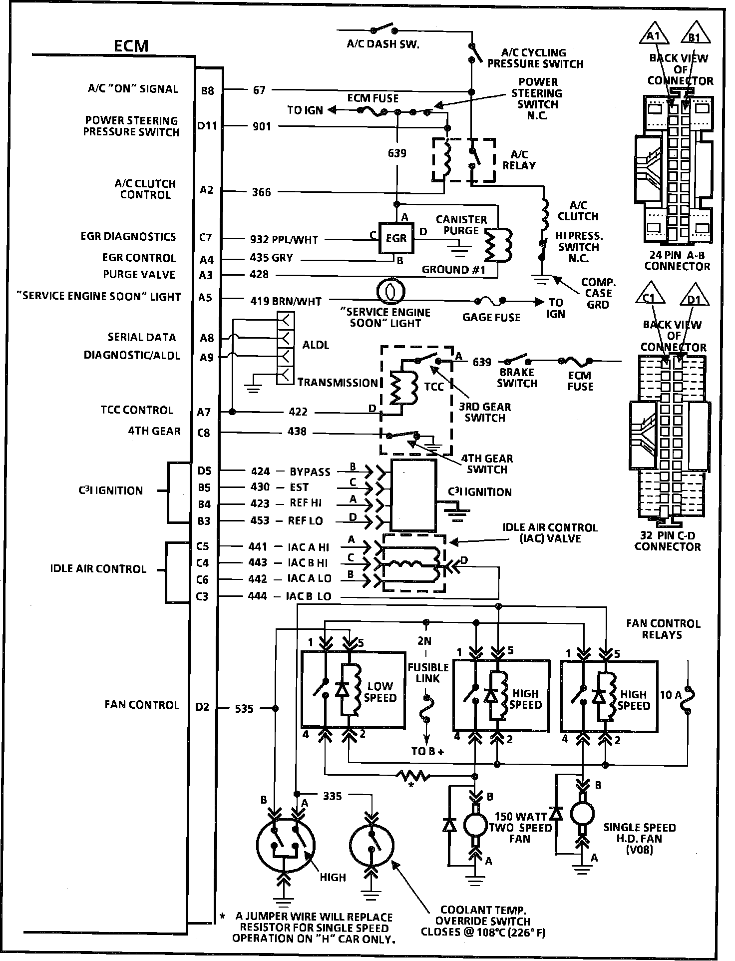
ECM Wiring Diagram (Part 1 of 2):
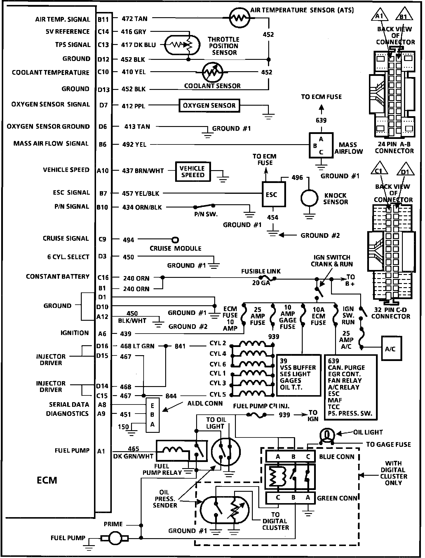
ECM Wiring Diagram (Part 2 of 2):