Curiosii for ever!
: Car repair manuals for everyone.
Home
>>
Buick
>>
1984
>>
Regal V6-252 4.1L
>>
Repair and Diagnosis
>>
Powertrain Management
>>
Diagrams
>>
Electrical Diagrams
>>
Check Engine/Service Engine Indicator & Ignition
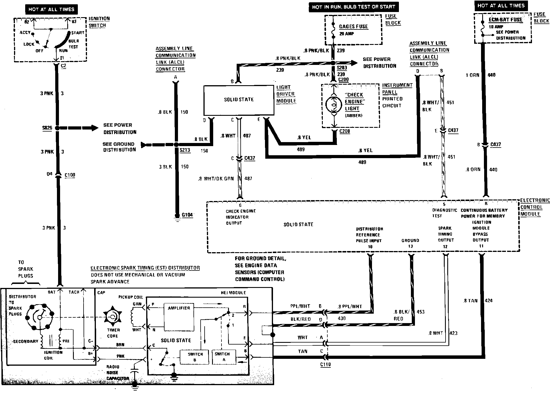
Check Engine/Service Engine Indicator & Ignition
164 Computer Command Control (Check Engine Light & Ignition System) Wiring Circuit. 1984 Regal W/V6-231 & V6-252 (V.I.N. A):