Curiosii for ever!
: Car repair manuals for everyone.
Home
>>
Buick
>>
1984
>>
Century L4-151 2.5L
>>
Repair and Diagnosis
>>
Powertrain Management
>>
Diagrams
>>
Electrical Diagrams
>>
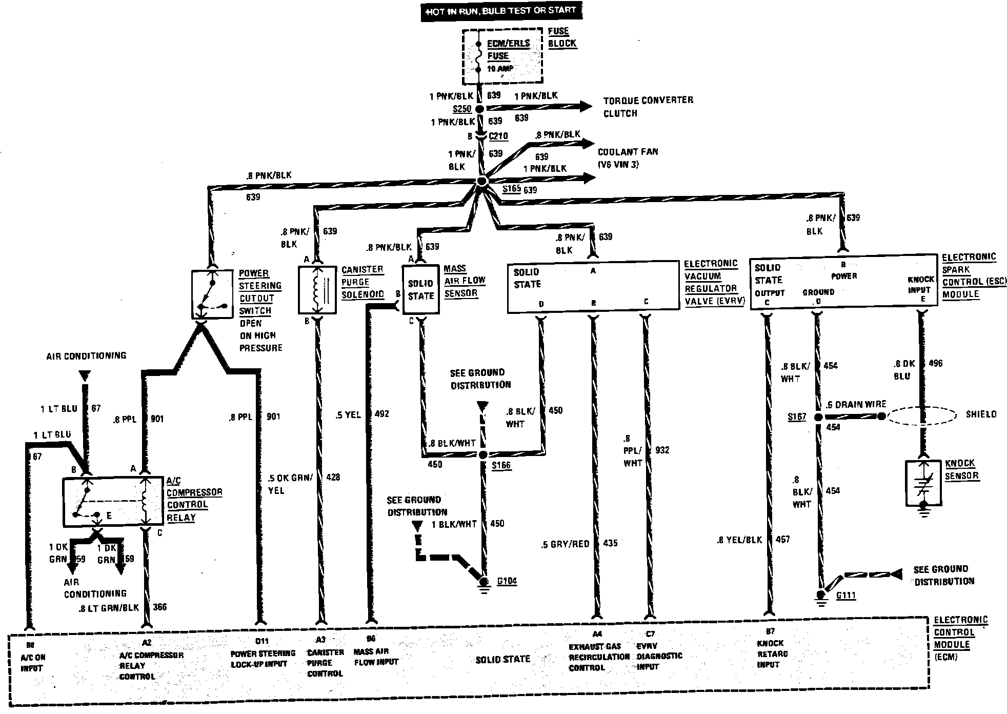
A/C Compressor, Air Flow Sensor, Emissions & Spark Controls
A/C Compressor, Air Flow Sensor, Emissions & Spark Controls
Multiport Fuel Injection (A/C Compressor Control, Air Flow Sensor, Emissions & Spark Controls) Wiring Circuit: