Curiosii for ever!
: Car repair manuals for everyone.
Home
>>
Buick
>>
1982
>>
Century V6-260 4.3L DSL VIN T
>>
Repair and Diagnosis
>>
Cruise Control
>>
Diagrams
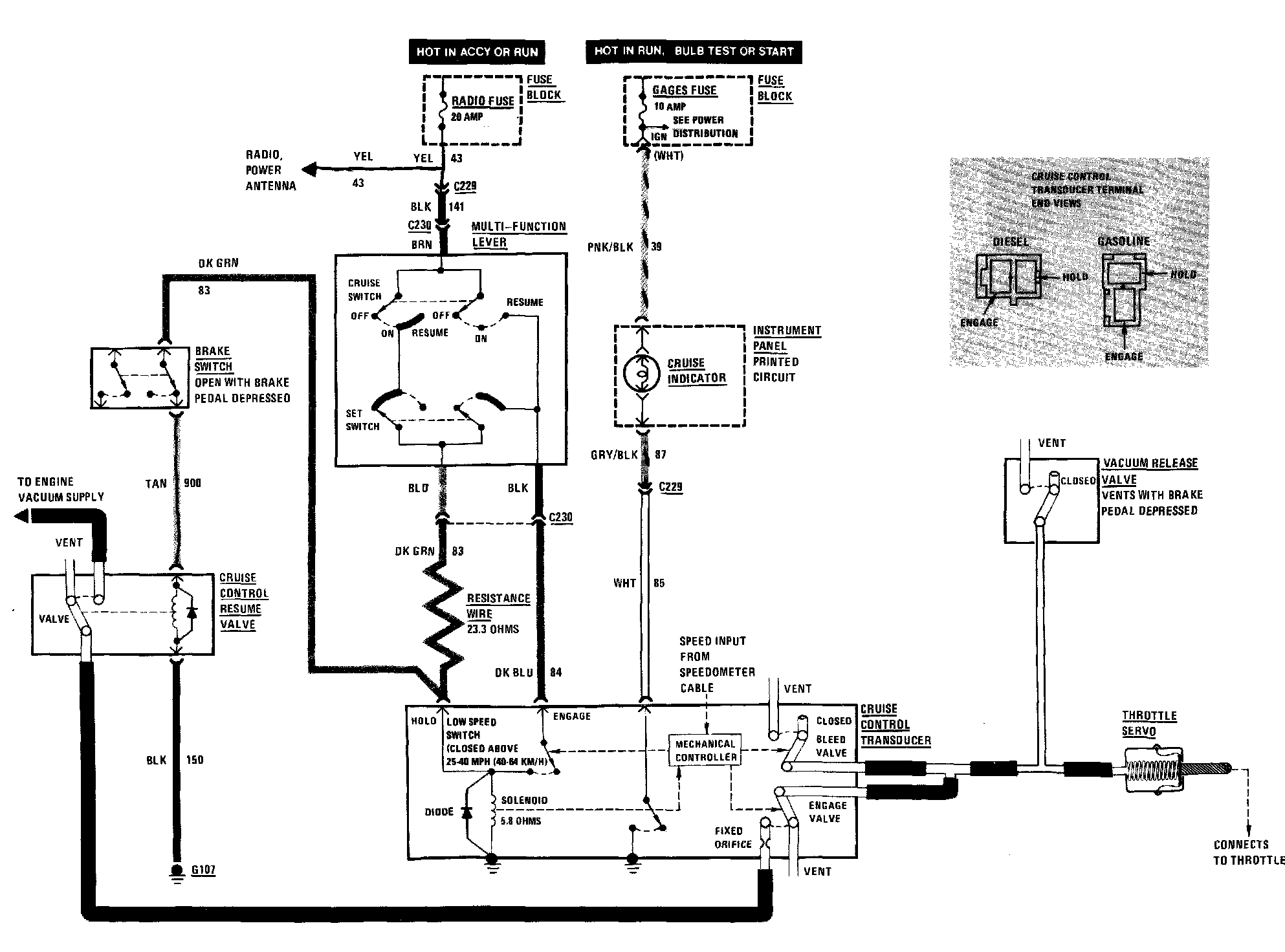
Cruise Control: Diagrams