Curiosii for ever!: Car repair manuals for everyone.

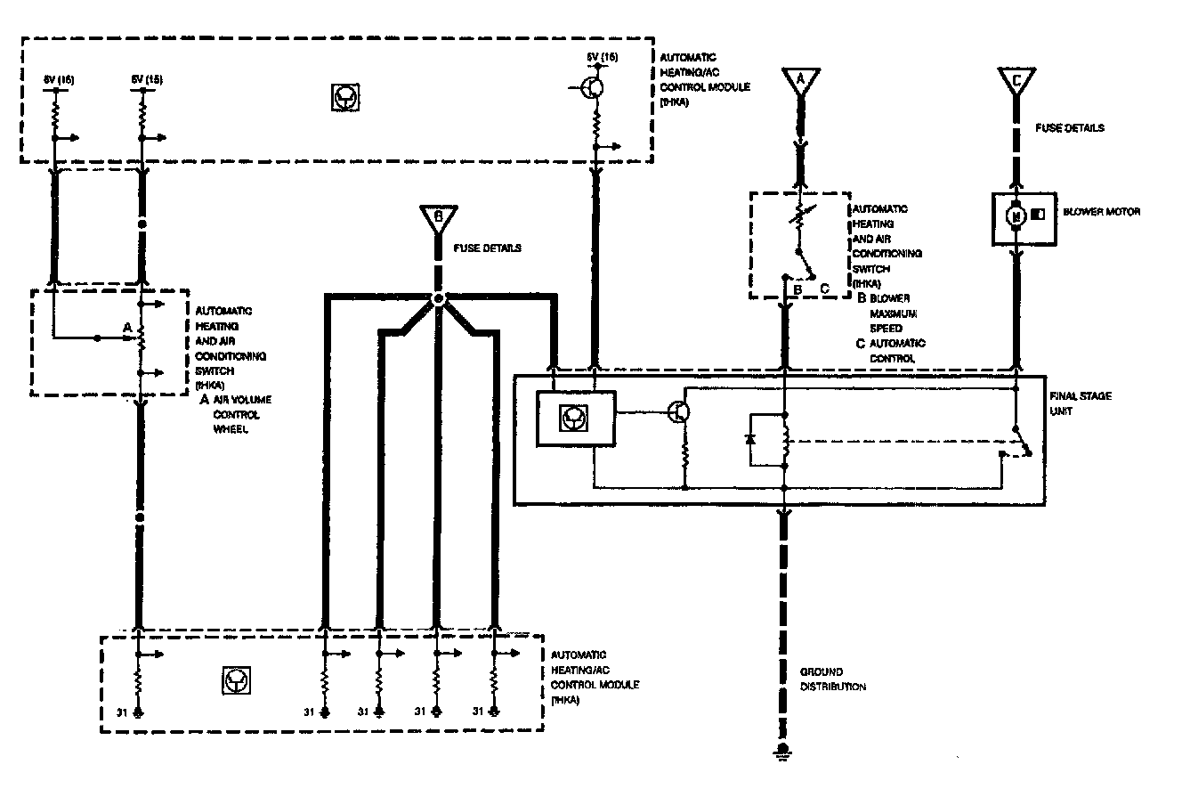
Blower Control




BLOWER CONTROL







Blower control operation is in operation with the ignition switched on (KL15). The blower speed is controlled by regulating (varying) the ground circuit through the use of transistors (final stage unit).

The IHKA control module determines the appropriate blower speed using these primary inputs:

- Blower control thumbwheel/rocker switch inputs
- The "Y-factor"

The On E31 models, the requested blower speed selection is monitored by the control module which is remotely mounted. On all other models, the requested input selection for blower speed is internally monitored because the control panel and control module are a combined unit.

The E31 control panel is provided as an example. The IHKA control module provides the power and ground supply for the potentiometer, then monitors the return voltage to determine the blower speed selection.