Curiosii for ever!: Car repair manuals for everyone.

Windshield Wiping/Washing




Windshield Wiping/Washing







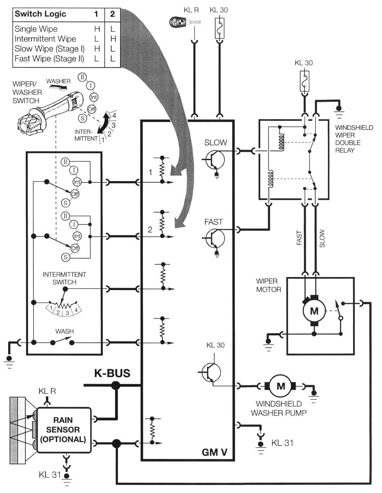
- The windshield wiping/washing system is similar to the E38/E39 system. All wiping/washing functions are controlled by the GM.
- The E46 Windshield Wiping System will be optionally equipped with a Rain Sensor. This added function detects rain drops on the windshield and automatically activates the wipers in the intermittent mode if the stalk switch is in the intermittent position.
- Output control of the wiper motor is through a new windshield wiper double contact relay. The relay is located in the engine compartment E-box and is tan in color.
- The system has four wiping stages and four interval wiping speeds. The wiping stage inputs are coded signals through a two wire link with a combination of high/low inputs as on previous systems. The wiping stages include:

Single: Holding the wiper switch down in the single position provides a ground signal to activate the slow speed circuit providing wiper operation until the switch is released.







Intermittent: The intermittent wiping time inputs are provided by a potentiometer mounted in the wiper stalk switch.

- The intermittent wiping intervals are dependent on the road speed.
- As road speed increases, the wiping interval delay is decreased.







Slow (I) And Fast (II): The stage I and stage II wiping speeds are also affected by road speed. The factory encoded settings are the same as previous systems:
- Stage I automatically switches to intermittent when the vehicle is stopped
- Stage II switches to stage I when stopped.

Windshield Washing: Pulling the Windshield Wiper Switch rearward closes the "windshield wash" contacts and provides a switched ground input to the GM. The GM activates the windshield washer pump directly via a power output final stage transistor.

Optional Rain Sensor (AIC)

The Windshield Wiping System will also be available with an optionally equipped Rain Sensor. This option is only available in the 328i Premium Package. The Rain Sensor provides added driver convenience and enhances safety by automatically activating the intermittent function of the windshield wipers when water droplets are detected on the windshield.

Components:







The rain sensor unit is mounted on the top center area of the interior windshield surface directly behind the rear view mirror. The unit contains:

- Optical Prism Body: This portion of the unit is permanently fixed to the windshield. It can not be removed and can only be replaced with a replacement windshield.

The prism body has a reflective surface that faces the back of the windshield. The prism body also acts as the windshield mount for the Rain Sensor Control Module.







- Rain Sensor Control Module: The control module incorporates the following;
- Infra Red Emitter and Detector Diodes
- Optics heater (prevents condensation from forming on diodes and prism)
- Optics evaluation and control electronics

The control module requires four signals for operation; KL R, KL 31, Windshield Wiper Motor Park Signal Feedback and K Bus interface

Theory Of Operation:












The optical infra red portion of the sensor operates by the principle of refraction (bending of a light ray). The rain sensor control module activates the emitter diode which sends a beam of infra red light through the windshield on an angle. The set angle is important because it provides the beam with a calculated reflective path back to the detector diode.

The beam is reflected back into the windshield due to the density difference of the glass compared with the ambient air on the outside surface of the glass. When the windshield is clean (no rain drops, moisture or dirt) the detector diode receives 100% of the infra red light that the was sent by the emitter. With this condition, the rain sensor evaluation electronics determines the windshield is free of rain drops.

The density of water is closer to that of glass than air. When rain starts to accumulate in the sensor monitoring area, it causes part of the infra red beam to extend past the outside surface of the glass and into the rain drop. When this occurs, the beam is refracted and only part of the beam returns to the detector diode.

The rain sensor evaluation electronics determines the windshield has a few rain drops (or dirt) on it.

The intensity of the returned infra red beam diminishes proportionally with an increase of water droplets. The rain sensor control module generates a signal proportionate to the amount of rain on the windshield and broadcasts it to the GM V via the K bus.

The GM V activates the intermittent wipe cycle if the windshield wiper stalk switch is in the intermittent position. It also adjusts the frequency of wiping the windshield depending on the four position thumb wheel.

Rain Sensor Function:

The rain sensor is Online as soon as it receives KL R operating power.

- When the windshield wiper stalk switch is placed in the intermittent position the GM signals the rain sensor control module via the K Bus of the request for intermittent wiping and the position of the knurled wheel (sensitivity).
- As an acknowledgement, the rain sensor sends a command via the K Bus to activate the wiper motor. If more than 12 seconds pass before the GM receives the acknowledgement, the GM concludes the rain sensor has a defect and operates the intermittent wipe function as a system not equipped with a rain sensor. The wiper intermittent cycling is based solely on the knurled wheel setting.
- The rain sensor continuously monitors the windshield for rain accumulation and signals the GM to activate the wipers based on the knurled wheel position and how fast the rain accumulates on the windshield.
- The knurled wheel position signal (1-4) via the K bus informs the rain sensor of the selected level of sensitivity.
- Position 1 (least sensitive) delays the wiper activation signal.
- Position 4 (most sensitive) sends the wiper activation signal to the GM sooner.
- When the wiper motor park contacts signal the GM of the wiper arm position, the signal is simultaneously sent to the rain sensor as an indication that the windshield has been cleared of water drops and causes the rain sensor to reset the sensitivity delay timer back to 0.
- Depending on the intensity of the rain the wipers will be operated continuously as if set in the normal wiper stalk switch position regardless of the knurled wheel setting. For this reason, the vehicle speed signal on the K bus is not utilized on rain sensor equipped wiper systems.
- If the ignition switch is turned off with the wiper switch in the intermittent position, the rain sensor will only become active after the ignition is switched back on and one of the following occurs:
- The stalk switch is moved from the intermittent position and then back.
- The knurled wheel setting is adjusted.
- or the wash function is activated.

The reasoning behind this switching strategy is to have the driver make a conscious decision to activate the system themselves.

Rain Sensor Control Module Adaptation

The rain sensor control module adapts to the optics system environment as follows:

Windshield Aging: As the vehicle ages the possibility of stone chipping in the rain sensors monitoring area may occur which will cause a loss of light in the optics system.

The control module adapts for loss of light based on the intensity of the detected infra red light with a cleared windshield (wiper motor park signal). Therefore, the rain sensors function is not adversely affected due to windshield aging.

Dirty Windows: The rain sensor adaptation reacts less sensitively to a dirty windshield (dirt, road salt, wax residue) after a completed wipe cycle. A dirty windshield has a film on it that diminishes the ability of the infra red to refract into present water droplets. This causes a delay in the rain sensor detection capabilities which lengthens the time intervals on an intermittent wipe.

Service Note For Vehicles Equipped With The Rain Sensor:

Make sure the wiper blades are in perfect condition. Only use window cleaner to clean the windows. Dirty windows can cause the Rain Sensor control module to set a fault due to the end limits of its adaptation abilities.

Windshield Wiper System Failsafe Operation

The GM provides failsafe operation of the wiper system if faults are detected with any of the following input signals:







Windshield Wiper System Diagnosis

The GM monitors the circuits of the wiper potentiometer, wiper motor, double relay, the windshield washer pump and terminal 30. The DIS or MoDiC provide fault symptom troubleshooting following the new E46 Diagnostic concept as well as Status and component activation functions.