Curiosii for ever!: Car repair manuals for everyone.

Temperature Sensor Monitoring




TEMPERATURE SENSOR MONITORING












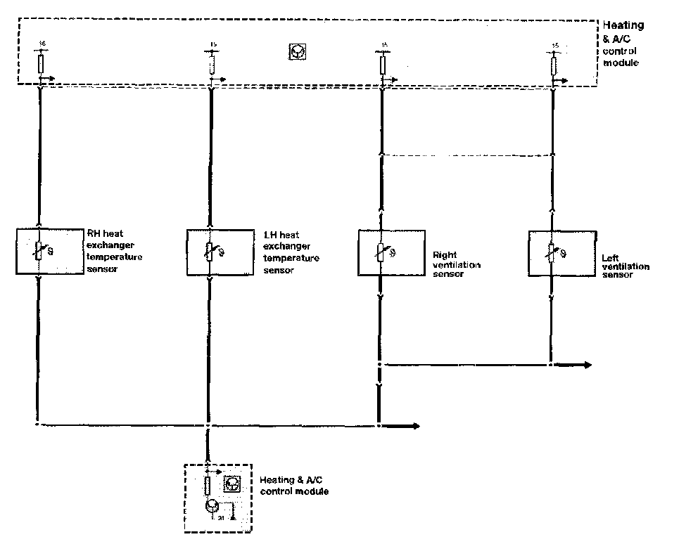
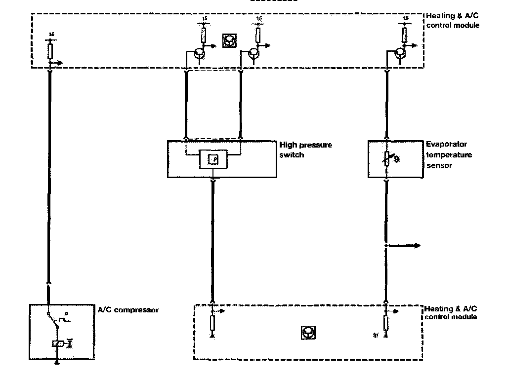
Several different temperature sensors provide inputs to the IHKA control module. As previously covered, they are the NTC type. The IHKA control module provides the power and ground paths. The module also monitors the circuit voltage variation to determine temperatures. This test applies to the following sensors:

- Interior (internal control module circuit for all models except E31)
- Ambient (dedicated for E31/36, all other models supplied from Instrument cluster via K-bus)
- Heater core
- Evaporator
- Face vent (E38 only)