Curiosii for ever!: Car repair manuals for everyone.

Output Diagnostic Test Mode (Function 03)


Output Diagnostic Test Mode (function 03)
The Output Diagnostic Test Mode enables you to check the function of the final control elements, which are the actuators energized by the control module after processing the incoming signals from the sensors.

The function of the final control elements includes all functions and properties of the final control elements under operating conditions, for example:
^ An electrically operated hydraulic valve which opens and closes when activated by the control module.
^ The relay of an electric motor which starts the motor when activated by the control module.

Before running an Output Diagnostic Test Mode it is advisable to ensure that there are no electrical malfunctions in the system you wish to test. This will enable you to recognize any mechanical malfunctions. Perform the troubleshooting procedure, before starting the Output Diagnostic Test Mode.

When you have made sure that there are no electrical malfunctions in the system, you will be able to identify any mechanical malfunctions in the individual control elements (actuators) if the results of the diagnosis are not as specified on the following pages. In this case, replace the affected component.

With the Bosch 5.3 ABS/EDL system the Output Diagnostic Test Mode enables you to check the electrically actuated hydraulic valves and the pump motor in the hydraulic control module. You can also check that the brake lines going to the four wheels are connected correctly.

Note:
^ The vehicle must be raised until all wheels are free to turn. A second technician is required to check whether the wheels are locked or can be turned.
^ The -C- button can be used to exit from the test sequence at any time. If you then wish to perform the Output Diagnostic Test Mode again, you must first interrupt the diagnosis link using the function End Output, and then start the sequence once again.
^ To avoid overloading the final control elements they are only actuated during the test sequence for a period of 60 (or 90) seconds. The final control test will be terminated if (arrow) button is not pressed within this period.
^ The ABS/EDL warning light and the brake system warning symbol flash during the Output Diagnostic Test Mode.
^ If the brake pedal is pressed repeatedly this will exhaust the vacuum in the brake servo. For this reason, the brake pedal must be pressed harder in order to achieve the same braking effect. It may be advisable to start the engine briefly to build up vacuum In the servo.

When you perform the function Output Diagnostic Test Mode the individual test steps are shown in the second line of the display on VAG 1551 scan tool. The following abbreviations are used:

I = Inlet valve
0 = Outlet valve
FL = Front Left
FR = Front Right
RL = Rear Left
RR = Rear Right
VBAT = Battery voltage at valve
OV = 0 Volt, No voltage at valve
Locked/free = Wheel condition, must be checked by 2nd technician
Hydr-P = Hydraulic pump

- Connect VAG 1551 scan tool and select address word 03 Brake electronics.
- Check the control module version and press (arrow) button.





Indicated on display
- Press buttons -0- and -3- for the function "Output Diagnostic Test Mode".





Indicated on display
- Press -Q- button to confirm input.





Indicated on display
ABS return flow pump -V39- should start running audibly.

When you put your foot on the brake pedal you can feel it vibrating. This is because the hydraulic pump is producing pressure pulses in the brake lines, which induce vibrations that can be felt at the pedal.

The pressure pulses in the brake lines are not sufficient to lock the wheels.





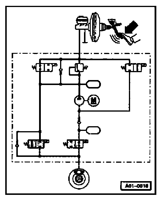
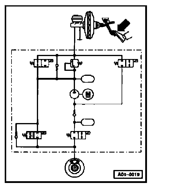
The drawing on the left is a schematic diagram of the hydraulic circuit of an ABS/EDL system. This will give a better understanding of the various test steps in the Output Diagnostic Test Mode.
^ The grey-shaded components are active.
^ Thin solid lines represent hydraulic lines or hoses which are not under pressure.
^ Thick broken lines represent hydraulic lines or hoses working as suction lines.
^ Thick solid lines represent hydraulic lines or hoses which are under pressure.
- Press (arrow) button.





Indicated on display
- Press (arrow) button.





Indicated on display





When you press brake pedal, brake fluid pressure will be built up in all four wheel brake cylinders. All four wheels will be locked.

This presupposes that the mechanical and hydraulic components of the brake system are working properly, which means that the master cylinder is able to build up pressure in all four wheel brake cylinders and there are no leaks in the hydraulic lines, hoses and connections. If the wheels do not lock, perform a visual inspection of the brake fluid reservoir, the master cylinder, the hydraulic unit and the wheel cylinders.

To start with, concentrate on the left front wheel. The function of the control elements for this wheel is tested first.

Note: This test step in the Output Diagnostic Test Mode corresponds to the pressure build-up phase during ABS-controlled braking.

- Press (arrow) button.





Indicated on display
Keep pressing the brake pedal.





The inlet valve is activated, which interrupts the brake line. However, the fluid pressure is still maintained in the wheel cylinder. The left front wheel remains locked.

Note: This test step in the Output Diagnostic Test Mode corresponds to the maintain pressure phase during ABS-controlled braking.

- Press (arrow) button.





Indicated on display
Keep pressing the brake pedal.

The inlet valve and outlet valve for the left front wheel are activated. The hydraulic pump starts running and reduces fluid pressure in the wheel cylinder via the open outlet valve.





The brake pedal must not give, and should press back harder against your foot.
You should now be able to turn left front wheel.

If you cannot turn the wheel, check whether the brake line for the left front wheel is correctly connected. If this is the case, this indicates that there is a mechanical malfunction in one of the valves, providing that there is no electrical malfunction in the system. Replace the hydraulic control module.

If the brake pedal gives under your foot, this means that the inlet valve or the non-return valve connected in parallel with the inlet valve is leaking. Replace the hydraulic control module.

Note: This test step in the Output Diagnostic Test Mode corresponds to the pressure reduction phase during ABS-controlled braking.

- Press (arrow) button.





Indicated on display





The ABS return flow pump -V39- should stop running.
Keep pressing brake pedal. Only the inlet valve is now activated, and this interrupts the brake line. If the inlet valve is not leaking you should be able to turn the front left wheel.

If you cannot turn the wheel, this means that the inlet valve or the non return valve connected in parallel with the inlet valve is leaking. Replace the hydraulic control module.

- Press (arrow) button.





Indicated on display





Keep pressing brake pedal. The inlet valve is no longer activated and does not interrupt the brake line. The brake pedal will give perceptibly under your foot. Fluid pressure will be built up again in the left front wheel cylinder. The wheel will be locked.
- Press (arrow) button.





Indicated on display
- Press (arrow) button.

Continue the Output Diagnostic Test Mode in order to check the right front, left rear and right rear wheels in turn. The test steps are the same as for the left front wheel, so they are not described in detail.





Indicated on display
- Press (arrow) button.





Indicated on display
- Press (arrow) button.





Indicated on display
- Press (arrow) button.

ABS return flow pump -V39- should start running.
Brake pedal must not give.





Indicated on display
- Press (arrow) button.

ABS return flow pump -V39- will stop running.





Indicated on display
- Press (arrow) button.
Brake pedal should give perceptibly.





Indicated on display
- Press (arrow) button.





Indicated on display
- Press (arrow) button.





Indicated on display
- Press (arrow) button.





Indicated on display
- Press (arrow) button.





Indicated on display
-Press (arrow) button.

ABS return flow pump -V39- should start running.
Brake pedal must not give.





Indicated on display
- Press (arrow) button.
ABS return flow pump -V39- will stop running.





Indicated on display
- Press (arrow) button.
Brake pedal should give perceptibly.





Indicated on display
- Press (arrow) button.





Indicated on display
- Press (arrow) button.





Indicated on display
- Press (arrow) button.





Indicated on display
- Press (arrow) button.





Indicated on display
- Press (arrow) button.
ABS return flow pump -V39- should start running.
Brake pedal must not give.





Indicated on display
- Press (arrow) button.
ABS return flow pump -V39- will stop running.





Indicated on display
- Press (arrow) button.
Brake pedal should give perceptibly.





Indicated on display
- Press (arrow) button.





Indicated on display
- Press (arrow) button.





Indicated on display. Only required for troubleshooting on vehicles with EDL built from week 2111997 onward. On these vehicles, this test step was revised together with the introduction of the back-up feature for electronic brake force distribution. On vehicles built before week 2111997 the hydraulic pump is not activated. This test step can be disregarded on vehicles not equipped with EDL.





Refer to notes in the table under "Check Control Module Version", for identification of what type of electronic brake force distribution function is installed in the vehicle.

The EDL change-over valve (left) and the EDL inlet valve are activated. ABS return flow pump -V39- runs for one second. The pump draws brake fluid out of the fluid reservoir via the EDL inlet valve, and builds up pressure in the EDL-controlled wheel cylinders. These wheels will then be locked.

If this is not the case, this indicates that there is a mechanical malfunction in one of the valves, provided that there are no electrical malfunctions in the system. Replace the hydraulic control module.

This test step cannot be performed on vehicles not equipped with EDL. These vehicles do not have the EDL valves and the pressure limiting valve.

- Press (arrow) button.





Indicated on display

Note: The Output Diagnostic Test Mode is completed. The ABS/EDL warning light and the brake system warning light go out

- Press (arrow) button.





Indicated on display

Note: If the ABS/EDL warning light does not go out, this indicates a malfunction in the system.

- Press buttons -0- and -6- for the function "End Output" and confirm entry with the -Q- button.