Curiosii for ever!
: Car repair manuals for everyone.
Home
>>
Audi
>>
2001
>>
A4 Sedan (8D2) L4-1.8L Turbo (AWM)
>>
Repair and Diagnosis
>>
Powertrain Management
>>
Relays and Modules - Powertrain Management
>>
Relays and Modules - Computers and Control Systems
>>
Electronic Throttle Control Module
>>
Diagrams
>>
Diagram Information and Instructions
>>
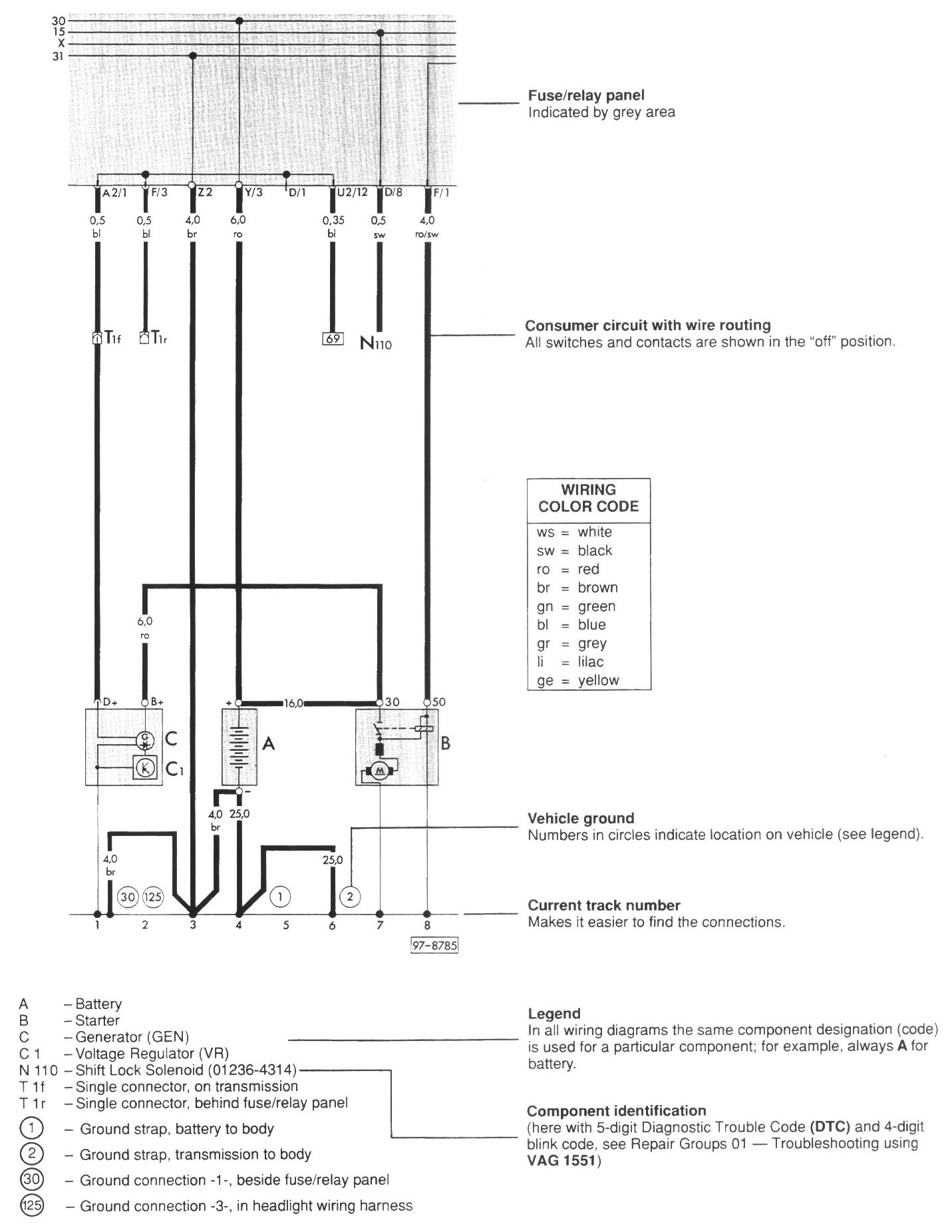
Wiring Diagram Layout
Wiring Diagram Layout
Wiring Diagram Layout