Output Diagnostic Test Mode (DTM) (Function 03)
Output Diagnostic Test Mode (DTM) is used to check the function of actuators. Actuators are also called actors. These are components that the control module activates when it reacts to the signals sent by sensors.
"Function of actuators" includes all functions and properties of an actuator under operating conditions. This means, for example:
- An electrically operated hydraulic valves that opens and closes when activated by the control module.
- The relay of an electrical motor when activated by the control module. The motor switches on and carry outs the task.
Before initiating the output Diagnostic Test Mode (DTM), make sure there are no electrical malfunctions in the system you wish to test. This will enable you to recognize any mechanical problems. Perform a guided troubleshooting before starting output Diagnostic Test Mode (DTM).
Are you sure there are no electrical malfunctions in the system? If you have made sure that there are no electrical malfunctions in the system, you will be able to identify any mechanical malfunctions in the individual actuators if the results of the output DTM are not as specified here. Replace the relevant part.
For Bosch 5.3 ABS/EDL, output Diagnostic Test Mode (DTM) enables you to check the electrically actuated hydraulic valves and the pump motor in the hydraulic module. Also check whether the brake lines are connected to the proper brakes.
Notes:
- The vehicle must be raised until all wheels are free to turn.Ask a colleague to help. The colleague will have to check the wheels to determine whether they turn freely.
- You can stop the test sequence at any time by pressing the -C- button. If you wish to perform output Diagnostic Test Mode (DTM) again after this, communication must be interrupted via the "End Output" function, and then be re-established.
Notes:
- To avoid overloading the components being checked, they are actuated during the test sequence for a period of 60 (or 90) seconds. The actuator test will be terminated if the "A button" is not pressed within this period.
- The ABS warning light and the red "brake system malfunction" symbol blink during the test.
- Pressing the brake pedal repeatedly this relieves the vacuum in the brake booster. For this reason, the brake pedal must be pressed harder in order to achieve the same braking effect. Your work will be easier if you run the engine briefly. This will build up vacuum in the brake booster again.
During the test, the individual test steps are shown in the second line of the VAG1551 scan tool display. The abbreviations are used.
IV = Inlet valve
0V = Outlet valve
LF = Left Front
RF = Right Front
LR = Left Rear
RR = Right Rear
B+ = Battery Positive Voltage (B+) at valve
0V = 0 volts; No voltage at valve
Locked/free = Wheel condition; must be checked by second technician
Hydr-P = Hydraulic pump
- Connect the VAG1551 Scan Tool (ST) and select address word 03 "Brake Electronics".
- Check the control module version and press the (arrow) button.
Indicated on display:
- Press buttons -O- and -3- to select "Output Diagnostic Test Mode (DTM)" function 03.
Indicated on display:
- Press -Q- button to confirm input.
Indicated on display:
ABS/EDL hydraulic pump -V64- must start running. This is audible.
When you put your foot on the brake pedal you can feel it vibrating. The brake pedal vibrates because the hydraulic pump generates pressure pulses in the brake lines. The pressure pulses generate oscillations. These are directed to the brake pedal and make it vibrate.
The pressure pulses in the brake lines are not sufficient to lock the wheels.
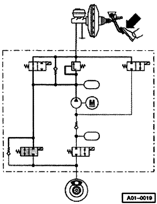
The hydraulic circuit diagram shows a systematic representation of an ABS/EDL system. This will give a better understanding of the various test steps in the output Diagnostic Test Mode (DTM).
- shaded components are in action.
- Thin solid lines represent hydraulic lines or hoses that are not under pressure.
- Thick broken lines represent hydraulic lines or hoses working as suction lines.
- Thick solid lines represent hydraulic lines or hoses that are under pressure.
- Press (arrow) button.
Indicated on display:
- Press (arrow) button.
Indicated on display:
When you press the brake pedal, brake fluid pressure will be built up in all four calipers. All four wheels lock.
Requirement for this: mechanical/hydraulic components of the brake system must be fully functional. This means that the master brake cylinder is able to build up pressure in all wheel cylinders and the hydraulic connections and lines are all sealed properly. If the wheels do not lock, visually inspect brake fluid reservoir, master brake cylinder, hydraulic unit, and calipers.
Concentrate on the left-front wheel first. The function of the control elements for this wheel is tested first.
Note: This test step in the output diagnostic test mode corresponds to the "pressure build-up" phase during ABS-controlled braking.
- Press (arrow) button.
Indicated on display:
Keep pressing brake pedal.
Inlet valve is activated. It interrupts the brake line. However, fluid pressure is still maintained in the wheel cylinder. The left front wheel remains locked.
Note: This test step in the output diagnostic test mode corresponds to the "maintain pressure" phase during ABS-controlled braking.
- Press (arrow) button.
Indicated on display:
Keep pressing brake pedal.
The inlet valve and the outlet valve for the left-front wheel are activated. The hydraulic pump starts running and reduces the fluid pressure in the caliper via the open outlet valve.
The brake pedal must not give, and should press harder against your foot.
You should now be able to turn the left front wheel.
If you cannot turn the wheel, check whether the brake line for the left-front wheels is connected correctly. If yes, this indicates a mechanical malfunction in one of the valves, providing there is no electrical malfunction in the system. Replace hydraulic control unit.
If the pedal gives under your foot, this means that the inlet valve or the check valve activated in parallel to the inlet valve is leaking. Replace hydraulic control unit.
Note: This test step in the output diagnostic test mode corresponds to the "pressure reduction" phase during ABS-controlled braking.
- Press (arrow) button.
Indicated on display:
ABS/EDL hydraulic pump -V64- will stop running.
Keep pressing brake pedal. Only the inlet valve is still activated and interrupts the brake line. If the inlet valve is not leaking, you should be able to turn the left-front wheel.
If you cannot turn the wheel, this means that the inlet valve or the check valve activated in parallel to the inlet valve is leaking. Replace hydraulic control unit.
- Press (arrow) button.
Indicated on display:
Keep pressing brake pedal. Inlet valve is no longer being activated. It is no longer interrupting the brake line. The brake pedal will give perceptibly under your foot. Fluid pressure is built again in the left-front caliper. The wheel will be locked.
- Press (arrow) button.
Indicated on display:
- Press (arrow) button.
Continue output Diagnostic Test Mode (DTM) in order to check the front right, rear left, and rear right wheels in sequence. The test steps indicate the procedure for the front left wheel. They will therefore not be repeated in detail.
Indicated on display:
- Press (arrow) button.
Indicated on display:
- Press (arrow) button.
Indicated on display:
- Press (arrow) button.
ABS/EDL hydraulic pump -V64- must start running.
The brake pedal must not give.
Indicated on display:
- Press (arrow) button.
ABS/EDL hydraulic pump -V64- will stop running.
Indicated on display:
- Press (arrow) button.
Brake pedal must give noticeably.
Indicated on display:
- Press (arrow) button.
Indicated on display:
- Press (arrow) button.
Indicated on display:
- Press (arrow) button.
Indicated on display:
- Press (arrow) button.
Indicated on display:
- Press (arrow) button.
ABS/EDL hydraulic pump -V64- must start running.
The brake pedal must not give.
Indicated on display:
- Press (arrow) button.
ABS hydraulic pump -V64- will stop running.
Indicated on display:
- Press (arrow) button.
Brake pedal must give noticeably.
Indicated on display:
- Press (arrow) button.
Indicated on display:
- Press (arrow) button.
Indicated on display:
- Press (arrow) button.
Indicated on display:
- Press (arrow) button.
Indicated on display:
- Press (arrow) button.
ABS/EDL hydraulic pump -V64- must start running.
The brake pedal must not give.
Indicated on display:
- Press (arrow) button.
ABS/EDL hydraulic pump -V64- will stop running.
Indicated on display:
- Press (arrow) button.
Brake pedal must give noticeably.
Indicated on display:
- Press (arrow) button.
Indicated on display:
- Press (arrow) button.
Indicated on display: Only significant for troubleshooting on vehicles with EDL, starting with production deadline of calendar week 21/1997. For these vehicles, the test step was modified in parallel to implementation of EBD emergency mode. Prior to production deadline of calendar week 21/1997, the hydraulic pump is not activated. This test step does not apply to vehicles without EDL.
The vehicle version as relates to EBD, can be recognized by checking the note column under "Check control module version".
The EDL change-over valve (left) and the EDL inlet valve are activated. ABS return flow pump -V39- runs for one second. It draws brake fluid from the brake fluid expansion tank via the EDL inlet valve. The hydraulic pump builds brake fluid pressure in the EDL regulated wheel cylinders. These wheels will then be locked.
If not, this indicates a mechanical malfunction in one of the valves, providing there is no electrical malfunction in the system. Replace hydraulic control unit.
This test step cannot be performed on vehicles that are not equipped with EDL. These vehicles lack the EDL valves and the pressure relief valve.
- Press (arrow) button.
Indicated on display:
Note: The output diagnostic test mode is completed. The ABS/EDL warning light and the red warning symbol for brake system go out.
- Press (arrow) button.
Indicated on display:
Note: If the ABS/EDL warning light does not go out, this indicates a malfunction in the system. Observe test sequence exactly.
- Press buttons -0- and -6- to select "End Output" function 06. Press -Q- button to confirm input.