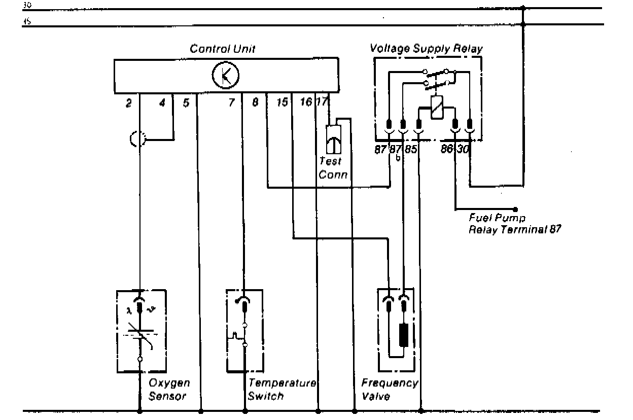
Oxygen Sensor Relay: Description and Operation
OXYGEN SENSOR ELECTRICAL CIRCUIT
The oxygen sensor system relay is activated whenever the vehicle is running. It receives current at terminal 86 from the fuel pump relay. Once the relay has been activated, it will supply current to the control unit and frequency valve. However, the system will not operate until the engine has warmed up and the temperature switch opens.