Curiosii for ever!
: Car repair manuals for everyone.
Home
>>
Audi
>>
1983
>>
4000,S L5-2144cc 2.14L SOHC (WE)
>>
Repair and Diagnosis
>>
Powertrain Management
>>
Computers and Control Systems
>>
Oxygen Sensor
>>
Diagrams
Oxygen Sensor: Diagrams
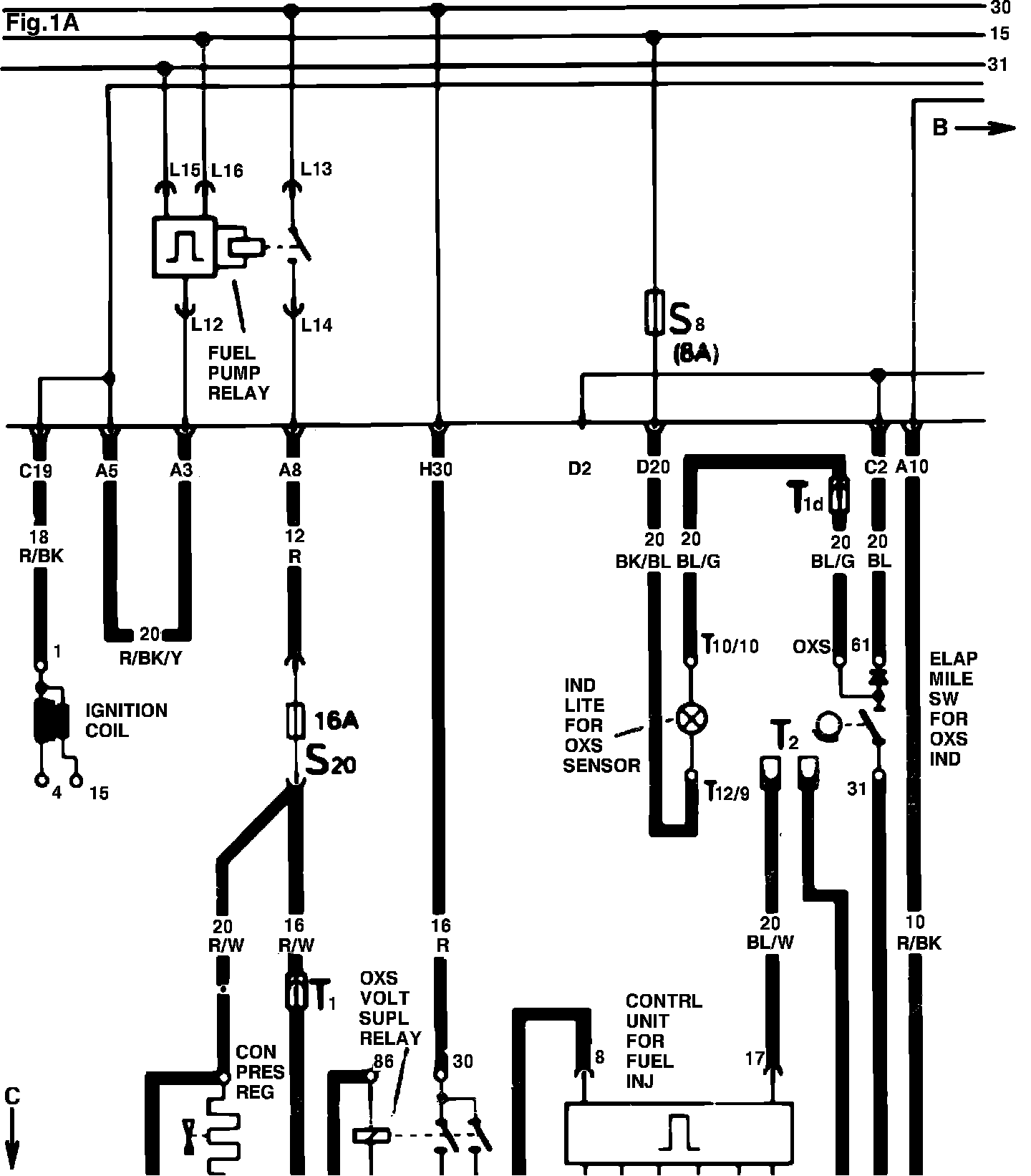
Fig. 1 Oxygen sensor wiring diagram(a).:
Fig. 1 Oxygen sensor wiring diagram(b):
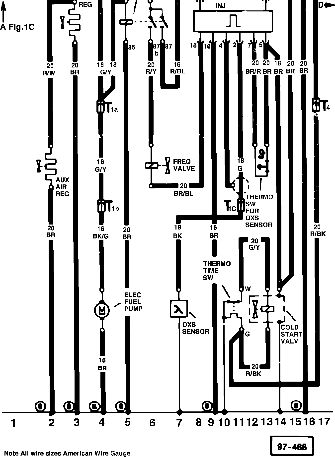
Fig. 1 Oxygen sensor wiring diagram(c).: