Curiosii for ever!
: Car repair manuals for everyone.
Home
>>
Acura
>>
2008
>>
RL V6-3.5L
>>
Repair and Diagnosis
>>
Diagrams
>>
Electrical Diagrams
>>
Windows
>>
System Diagram
>>
Power Windows Circuit Diagram
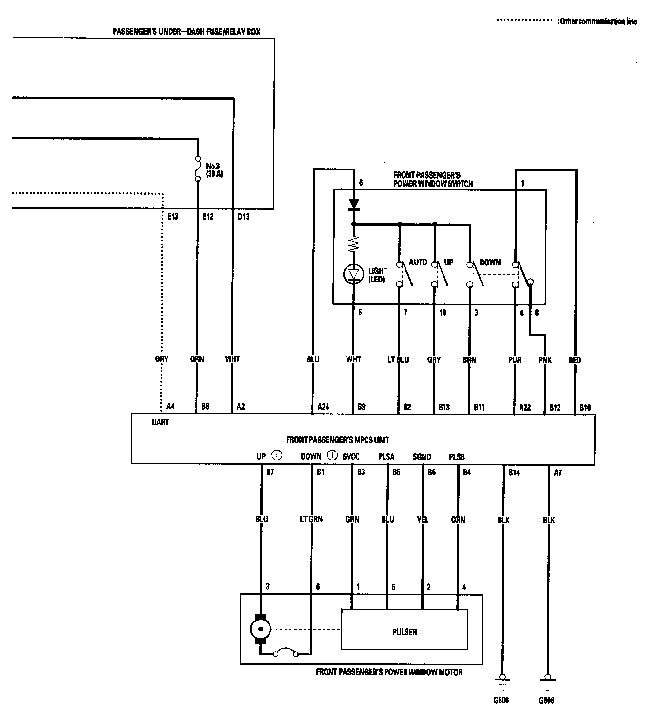
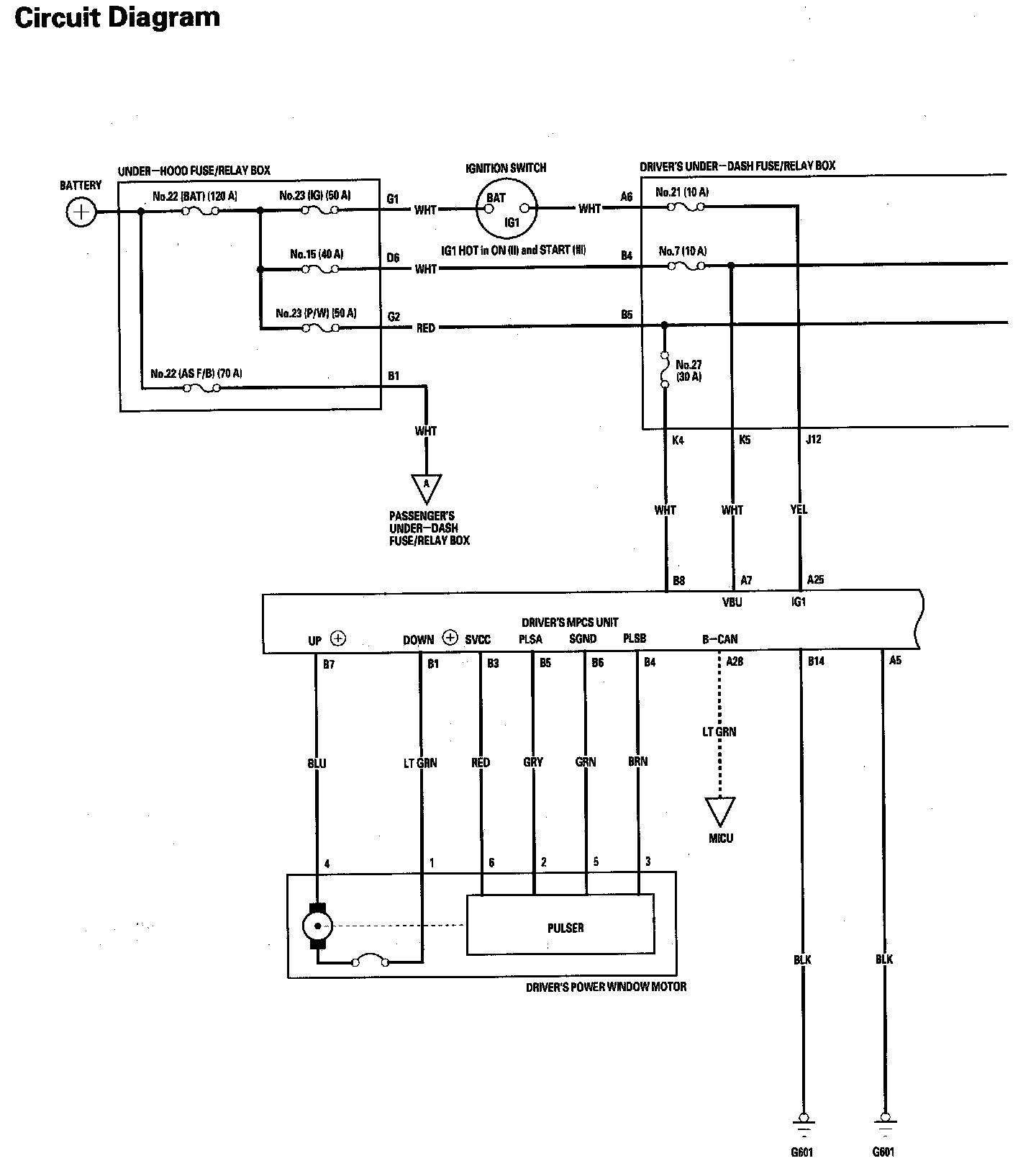
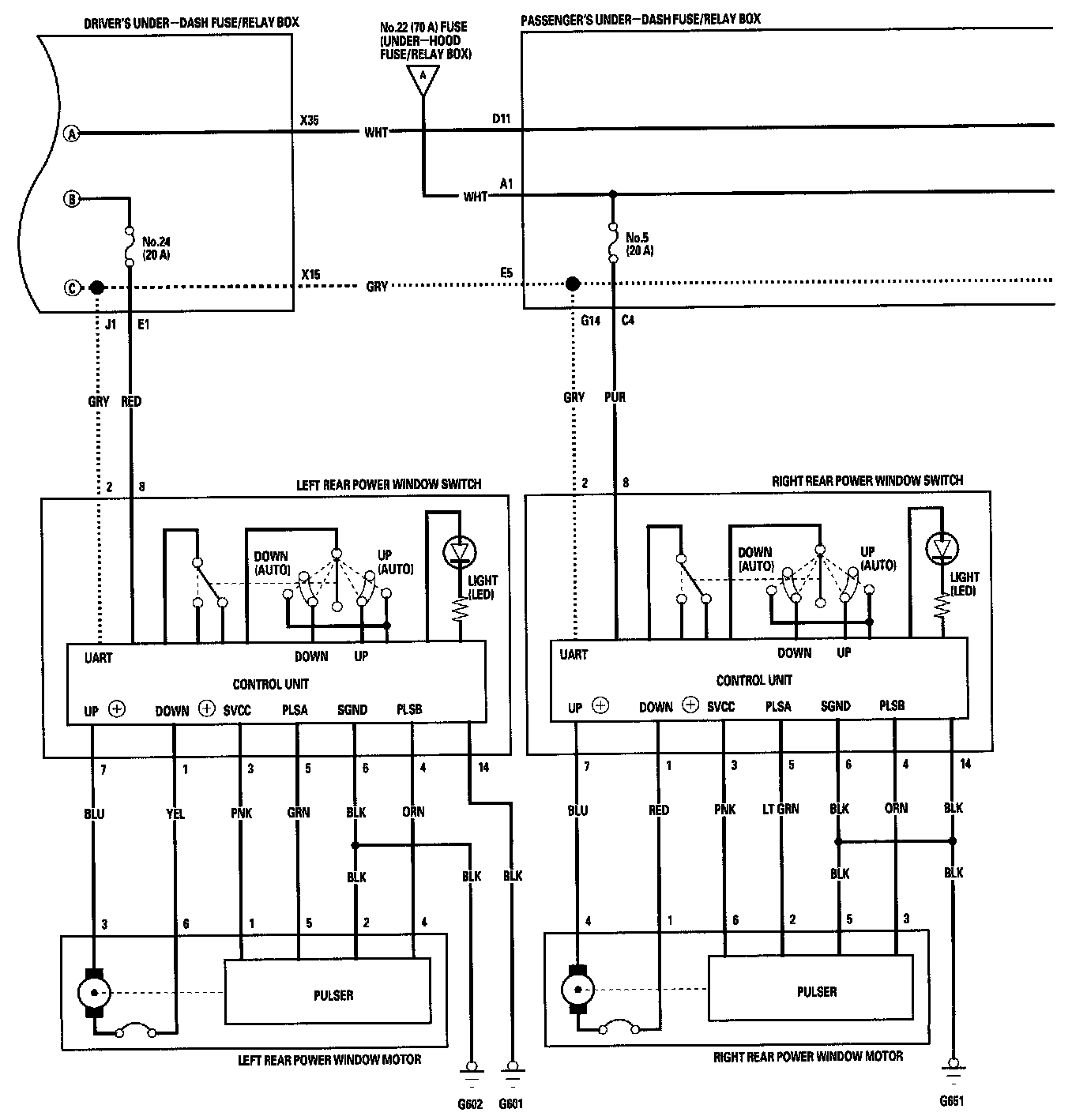
Power Windows Circuit Diagram
Power Windows Circuit Diagram Part 1:
Power Windows Circuit Diagram Part 2:
Power Windows Circuit Diagram Part 3:
Power Windows Circuit Diagram Part 4: