Curiosii for ever!: Car repair manuals for everyone.

Multiplex Integrated Control System Circuit Diagram

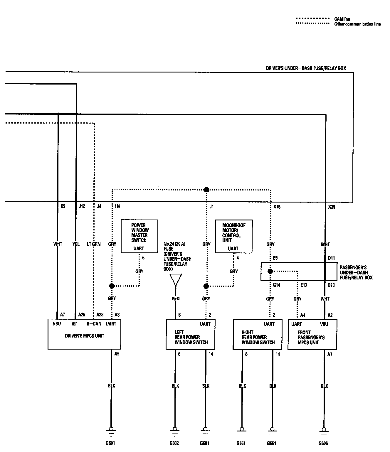
Multiplex Integrated Control System Circuit Diagram Part 1:



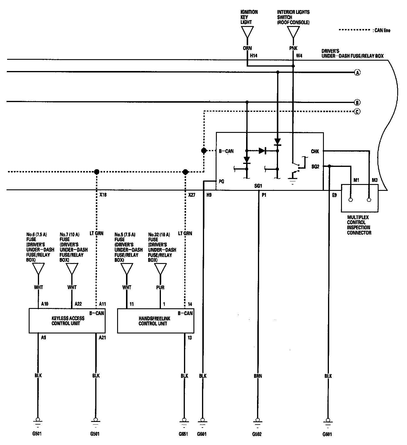
Multiplex Integrated Control System Circuit Diagram Part 2:



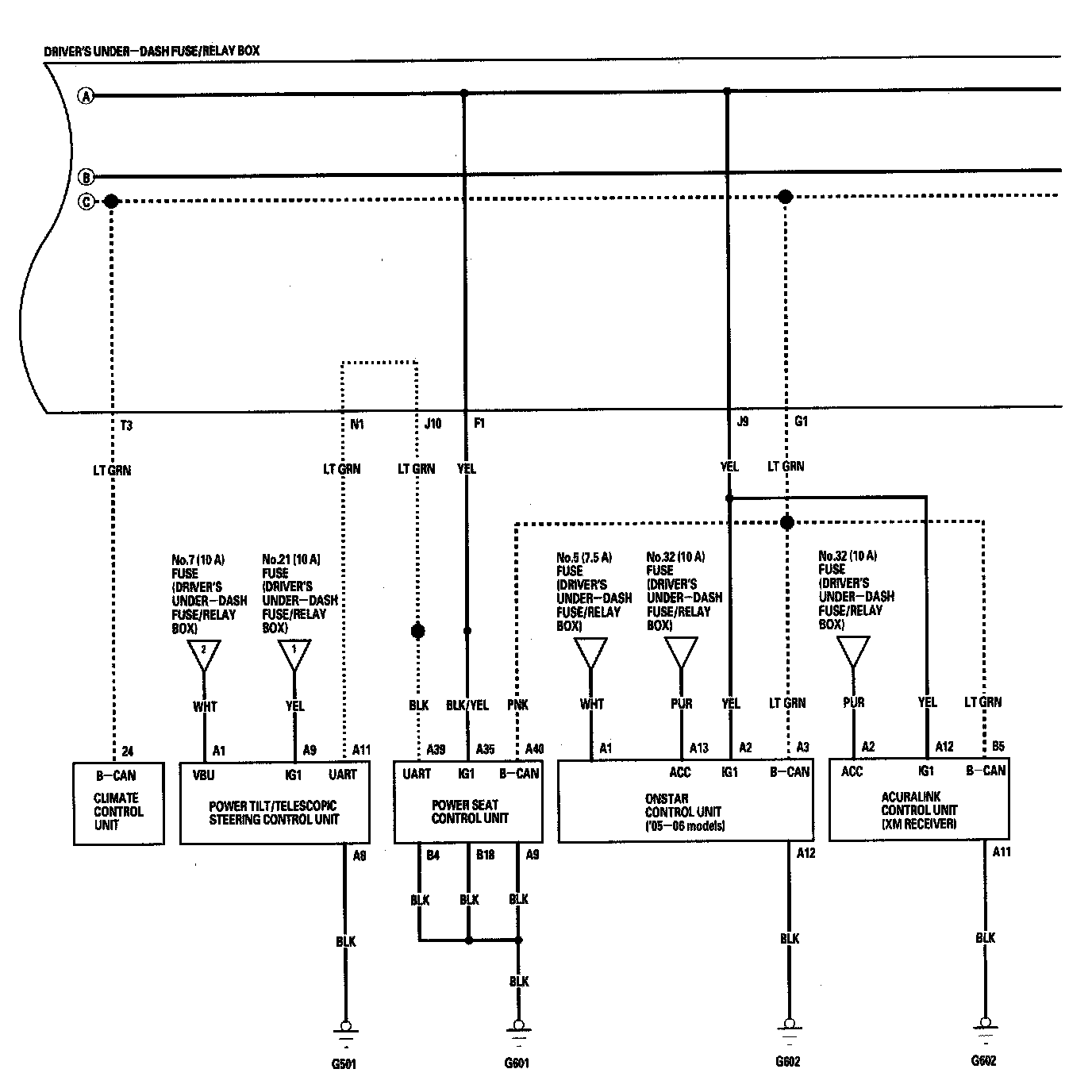
Multiplex Integrated Control System Circuit Diagram Part 3:



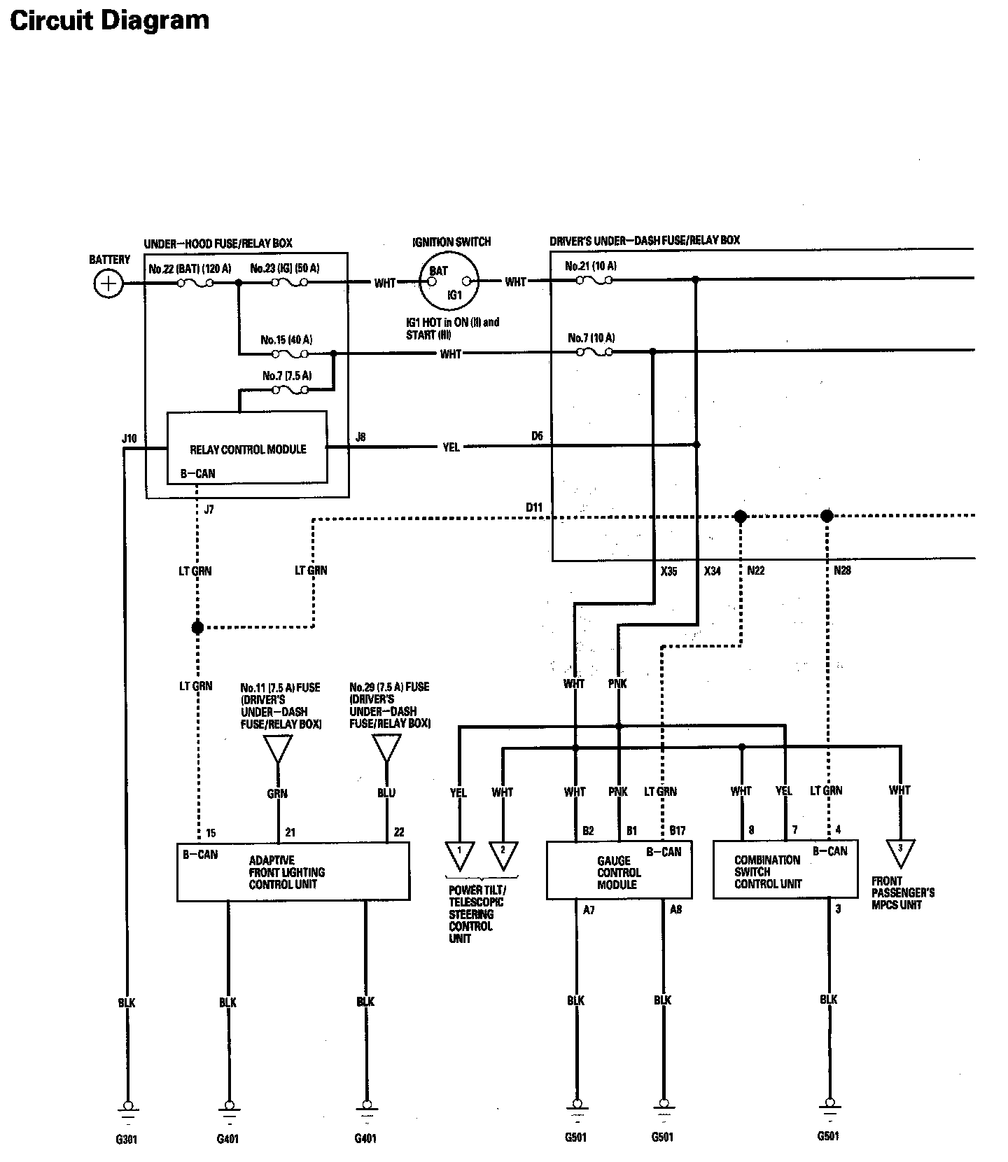
Multiplex Integrated Control System Circuit Diagram Part 4: