Curiosii for ever!: Car repair manuals for everyone.

Electronic Throttle Control System Diagram




Electronic Throttle Control System Diagram
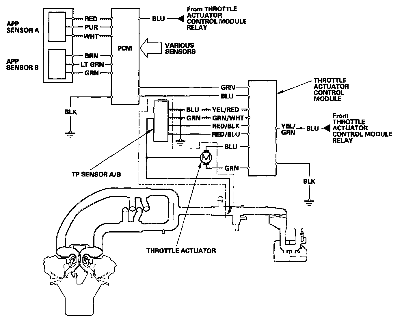
The electronic throttle control system consists of the throttle actuator, throttle position (TP) sensor A/B, accelerator pedal position (APP) sensor A/B, throttle actuator control module, and the PCM.