Curiosii for ever!: Car repair manuals for everyone.

ABS/TCS System

Part 1 Of 3:




Part 2 Of 3:




Part 3 Of 3:





ABS/TCS Control Unit Inputs and Outputs for Connector A (26P)




Part 2 Of 2:





ABS/TCS Control Unit Inputs and Outputs for Connector B (16P)

Part 1 Of 2:




Part 2 Of 2:





ABS/TCS Control Unit Inputs and Outputs for Connector C (12P)

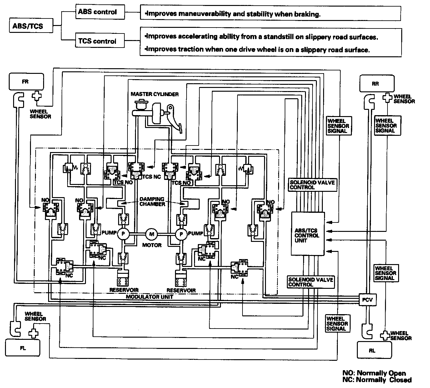
Outline





This system consists of the ABS/TCS control unit, the modulator unit, four wheel sensors, and the PCM. The system integrates the ABS (Anti-lock Brake System) and the TCS (Traction Control System) and controls both systems using the brakes.