Curiosii for ever!
: Car repair manuals for everyone.
Home
>>
Acura
>>
1999
>>
Integra GS-R Sedan L4-1797cc 1.8L DOHC (VTEC) MFI
>>
Repair and Diagnosis
>>
Powertrain Management
>>
Computers and Control Systems
>>
Transmission Position Sensor/Switch
>>
Diagrams
>>
Electrical Diagrams
Electrical Diagrams
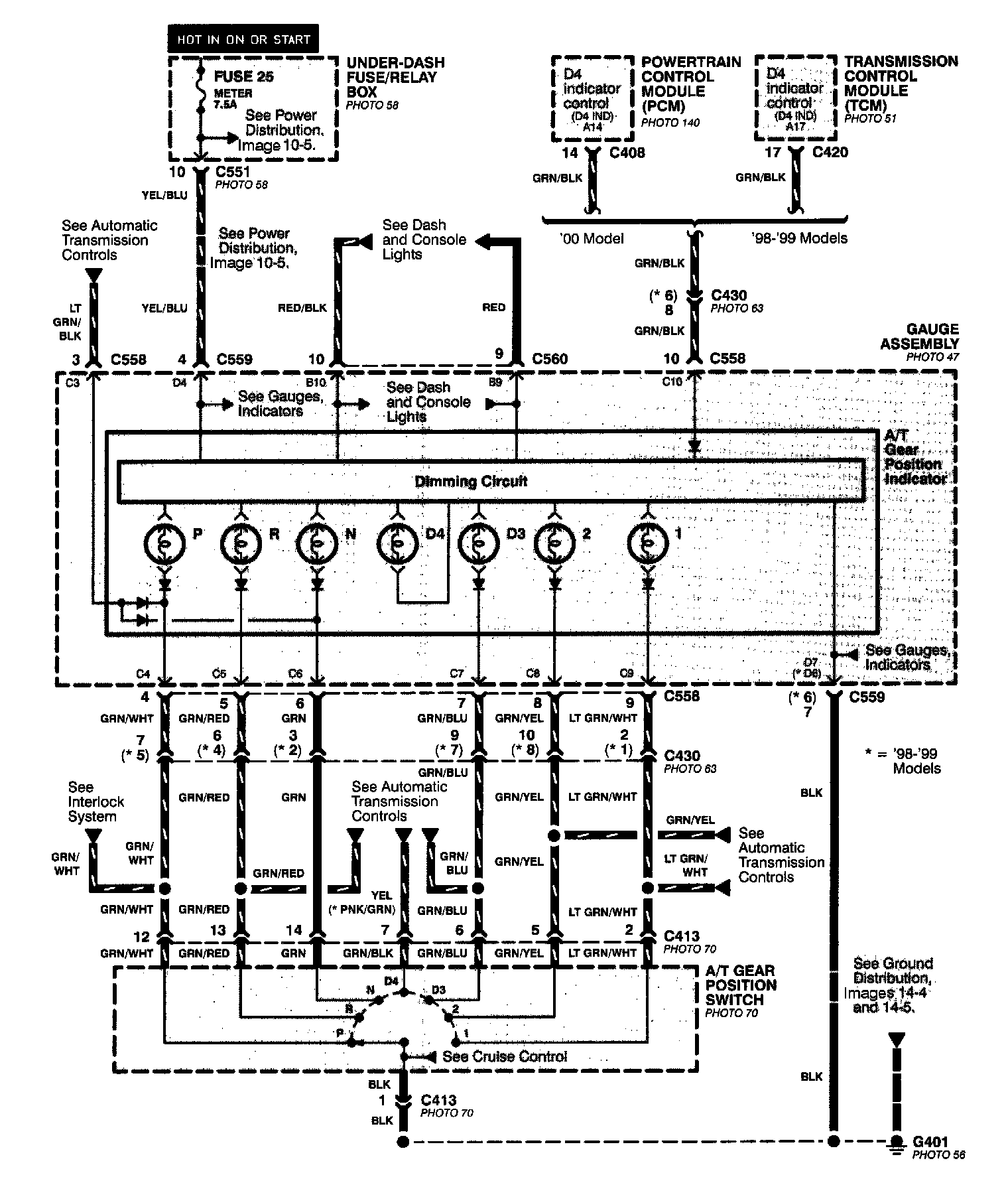
A/T Gear Position Indicator:
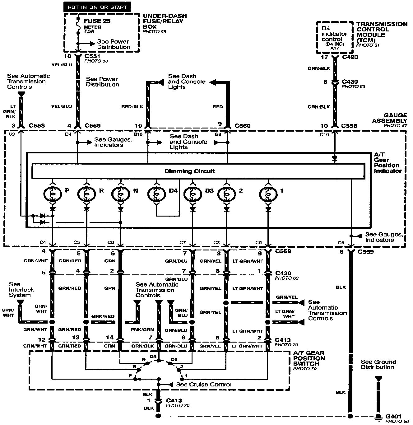
A/T Gear Position Indicator Image 89: