Curiosii for ever!
: Car repair manuals for everyone.
Home
>>
Acura
>>
1998
>>
CL V6-3.0L SOHC (VTEC)
>>
Repair and Diagnosis
>>
Powertrain Management
>>
Diagrams
>>
Electrical Diagrams
>>
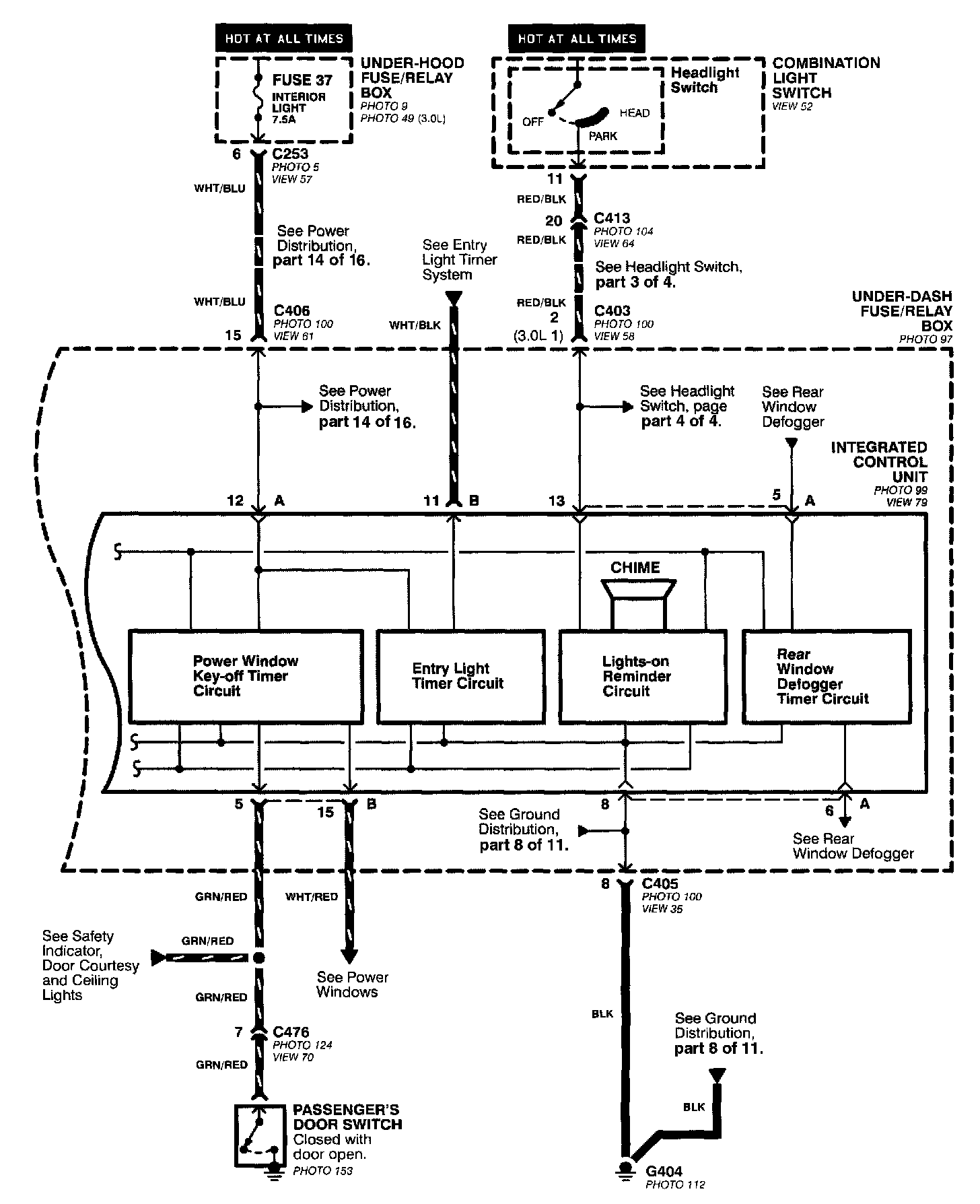
Integrated Control Unit
Integrated Control Unit
Integrated Control Unit (Part 1 Of 2):
Integrated Control Unit (Part 2 Of 2):