Curiosii for ever!: Car repair manuals for everyone.

Compressor Controls

Air Delivery And A/C Compressor Controls (Part 1 Of 3):





Air Delivery and A/C Compressor Controls (Part 1 of 3)
Air Mixture Control Motor
Mode Control Motor
Under-Dash Fuse/Relay Box
- Fuse 8
Under-Hood Fuse/Relay Box
- Fuse 39

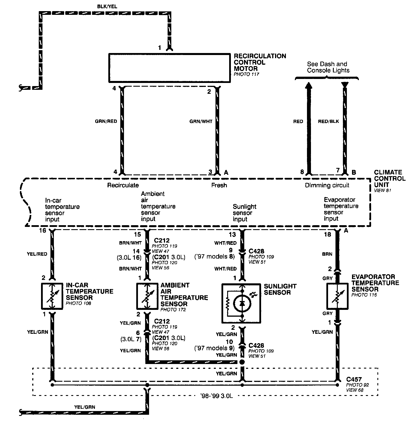
Air Delivery And A/C Compressor Controls (Part 2 Of 3):





Air Delivery and A/C Compressor Controls (Part 2 of 3)
Ambient Air Temperature Sensor
Climate Control Unit
Evaporator Temperature Sensor
In-Car Temperature Sensor
Recirculation Control Motor
Sunlight Sensor

Air Delivery And A/C Compressor Controls (Part 3 Of 3):





Air Delivery and A/C Compressor Controls (Part 3 of 3)
A/C Compressor Clutch
A/C Compressor Clutch Relay
A/C Pressure Switch
Climate Control Unit
Engine Coolant Temperature Sensor
Powertrain or Engine Control Module
- A/C Compressor Clutch Relay Control
Under-Hood Fuse/Relay Box
- Fuse 34