Curiosii for ever!
: Car repair manuals for everyone.
Home
>>
Acura
>>
1997
>>
CL V6-3.0L SOHC (VTEC)
>>
Repair and Diagnosis
>>
Diagrams
>>
Electrical Diagrams
>>
Cooling System
>>
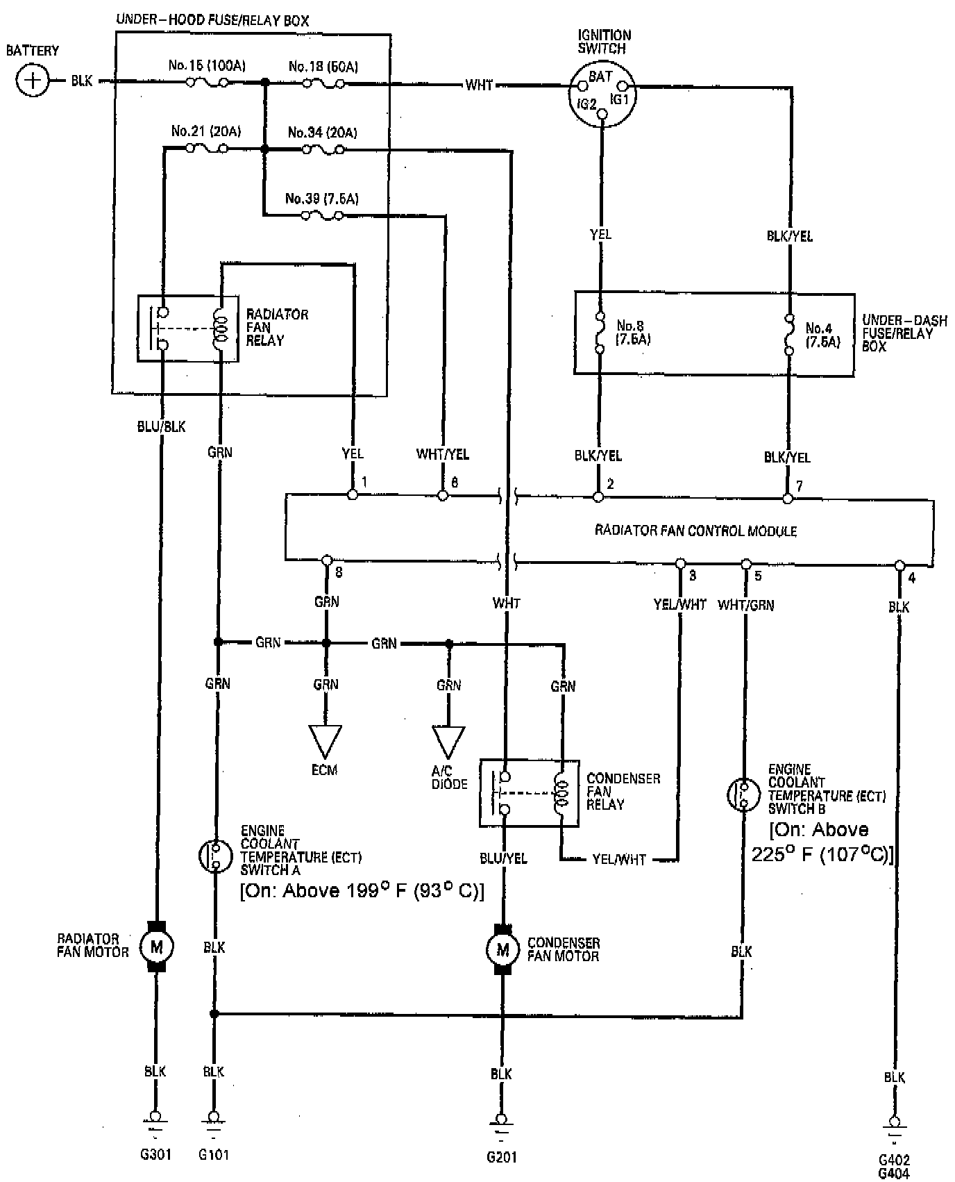
Radiator Cooling Fan Control Module
Radiator Cooling Fan Control Module