Curiosii for ever!
: Car repair manuals for everyone.
Home
>>
Acura
>>
1996
>>
RL V6-3474cc 3.5L
>>
Repair and Diagnosis
>>
Powertrain Management
>>
Diagrams
>>
Electrical Diagrams
>>
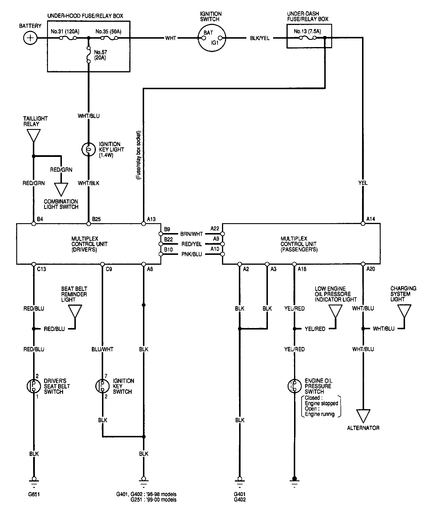
Integrated Control Unit
Integrated Control Unit
Integrated Control: