Curiosii for ever!
: Car repair manuals for everyone.
Home
>>
Acura
>>
1995
>>
Integra (GS-R) L4-1797cc 1.8L DOHC (VTEC)
>>
Repair and Diagnosis
>>
Transmission and Drivetrain
>>
Transmission Control Systems
>>
Diagrams
>>
Electrical Diagrams
>>
Automatic Transmission Controls
Automatic Transmission Controls
Automatic Transmission Controls (Part 1 Of 4):
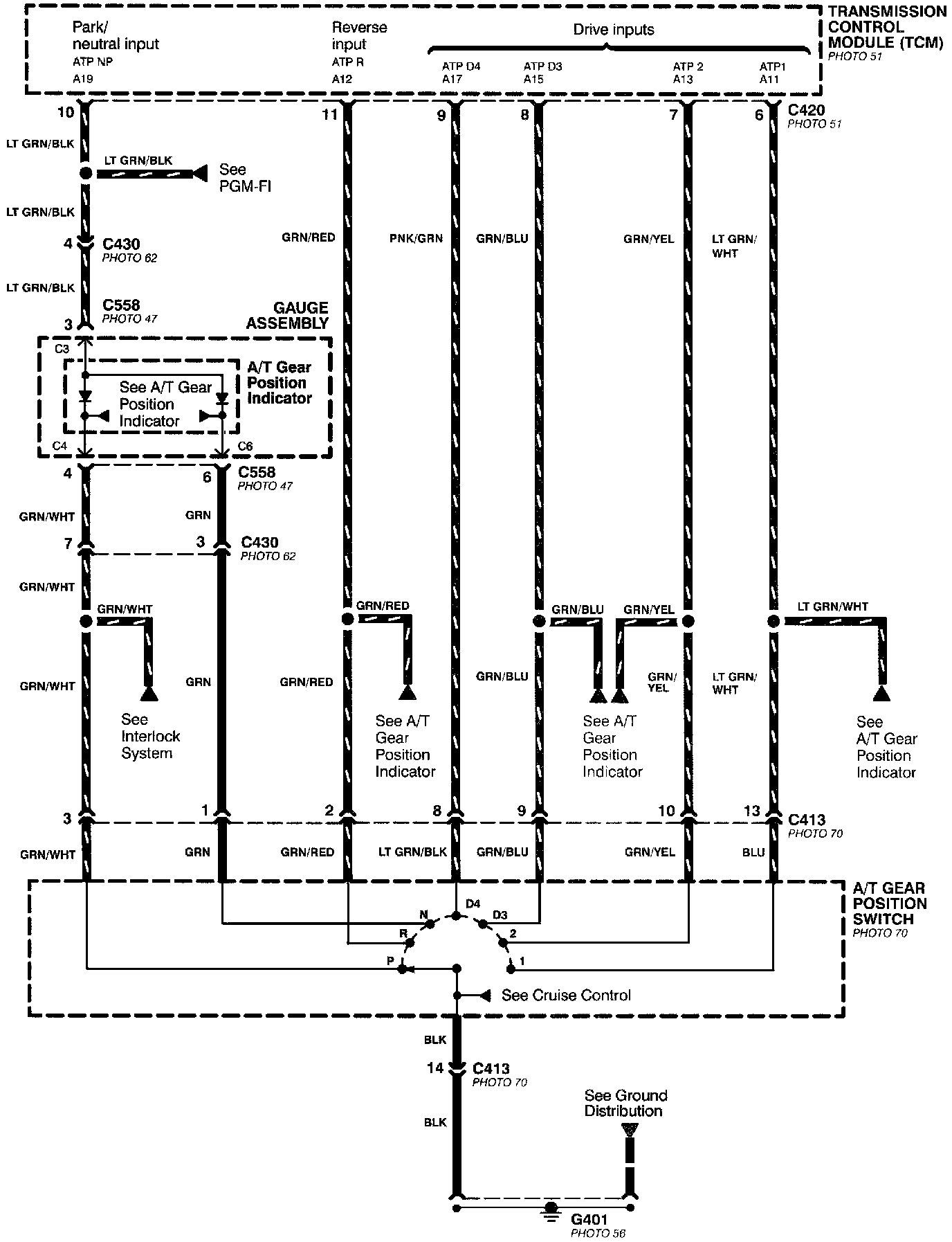
Automatic Transmission Controls (Part 2 Of 4):
Automatic Transmission Controls (Part 3 Of 4):
Automatic Transmission Controls (Part 4 Of 4):