Curiosii for ever!
: Car repair manuals for everyone.
Home
>>
Acura
>>
1995
>>
Integra (GS-R) L4-1797cc 1.8L DOHC (VTEC)
>>
Repair and Diagnosis
>>
Powertrain Management
>>
Diagrams
>>
Electrical Diagrams
>>
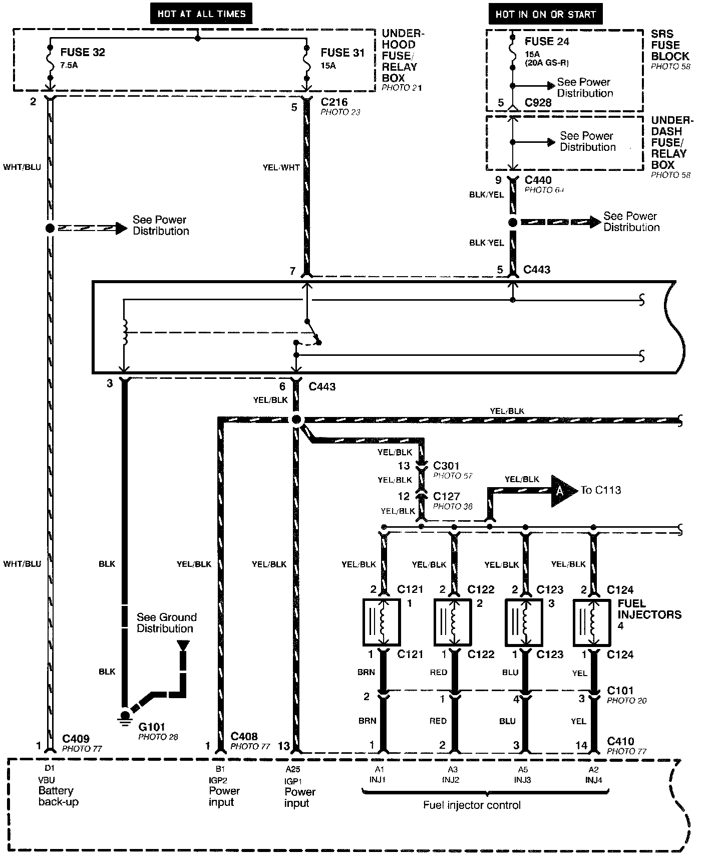
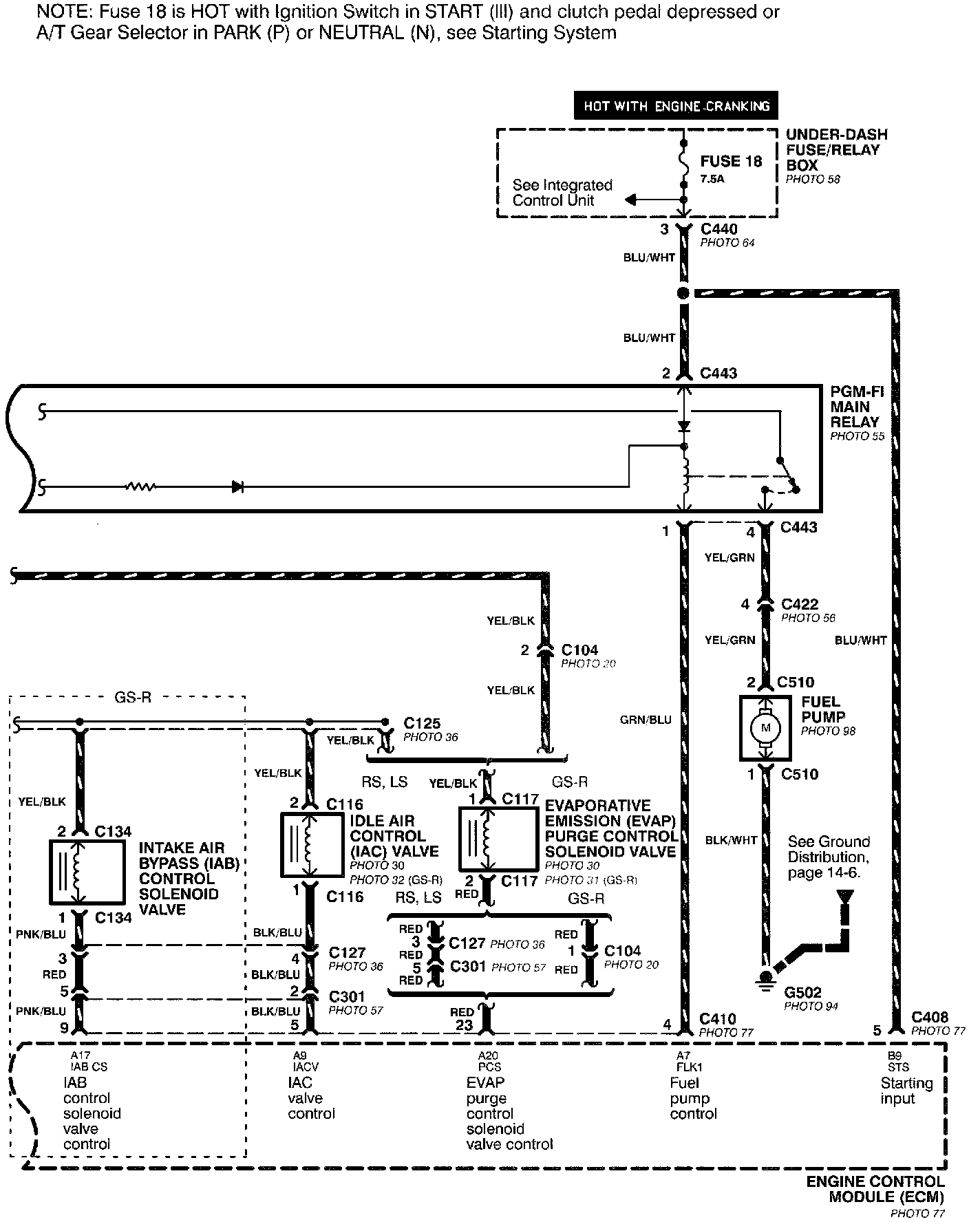
Main Relay and Fuel Control
Main Relay and Fuel Control
Programmed Fuel Injection System (PGM-FI)-Main Relay And Fuel Control (Part 1 Of 2):
Programmed Fuel Injection System (PGM-FI)-Main Relay And Fuel Control (Part 2 Of 2):