Curiosii for ever!
: Car repair manuals for everyone.
Home
>>
Acura
>>
1995
>>
Integra (GS-R) L4-1797cc 1.8L DOHC (VTEC)
>>
Repair and Diagnosis
>>
Diagrams
>>
Electrical Diagrams
>>
Heating and Air Conditioning
>>
Control Assembly, HVAC
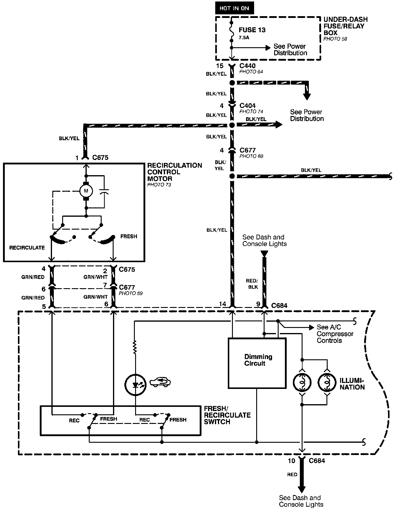
Control Assembly, HVAC
Air Delivery (Part 1 Of 2):
Air Delivery (Part 2 Of 2):