Curiosii for ever!
: Car repair manuals for everyone.
Home
>>
Acura
>>
1994
>>
Integra (GS-R) L4-1797cc 1.8L DOHC (VTEC)
>>
Repair and Diagnosis
>>
Diagrams
>>
Electrical Diagrams
>>
Windows
>>
Hatchback
Hatchback
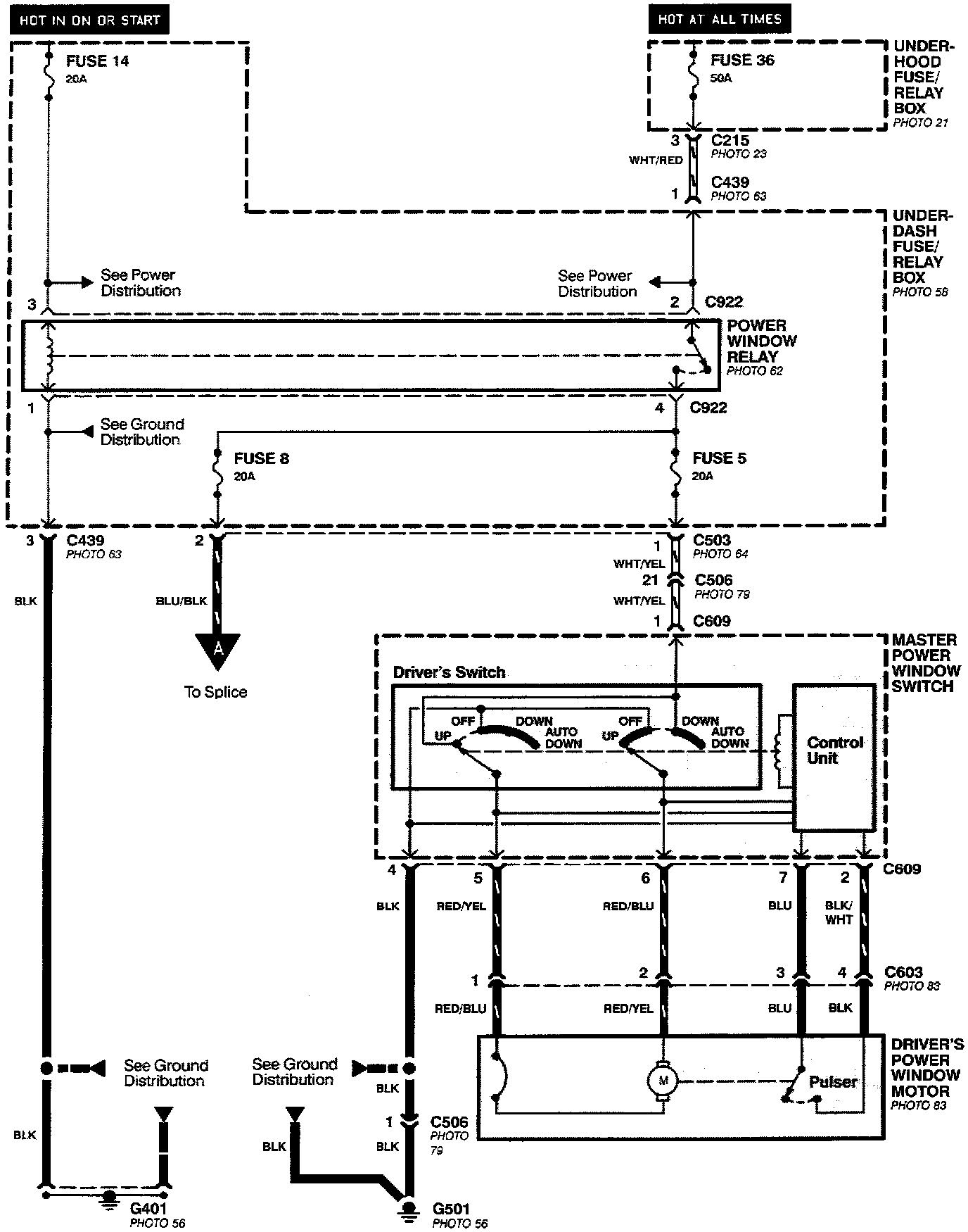
Power Windows- Driver's Door (Hatchback):
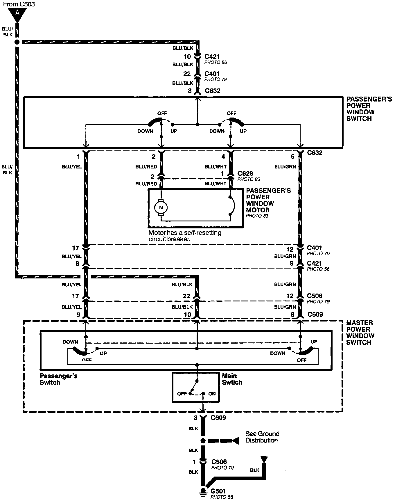
Power Windows- Passenger's Door (Hatchback):