Curiosii for ever!
: Car repair manuals for everyone.
Home
>>
Acura
>>
1994
>>
Integra (GS-R) L4-1797cc 1.8L DOHC (VTEC)
>>
Repair and Diagnosis
>>
Diagrams
>>
Electrical Diagrams
>>
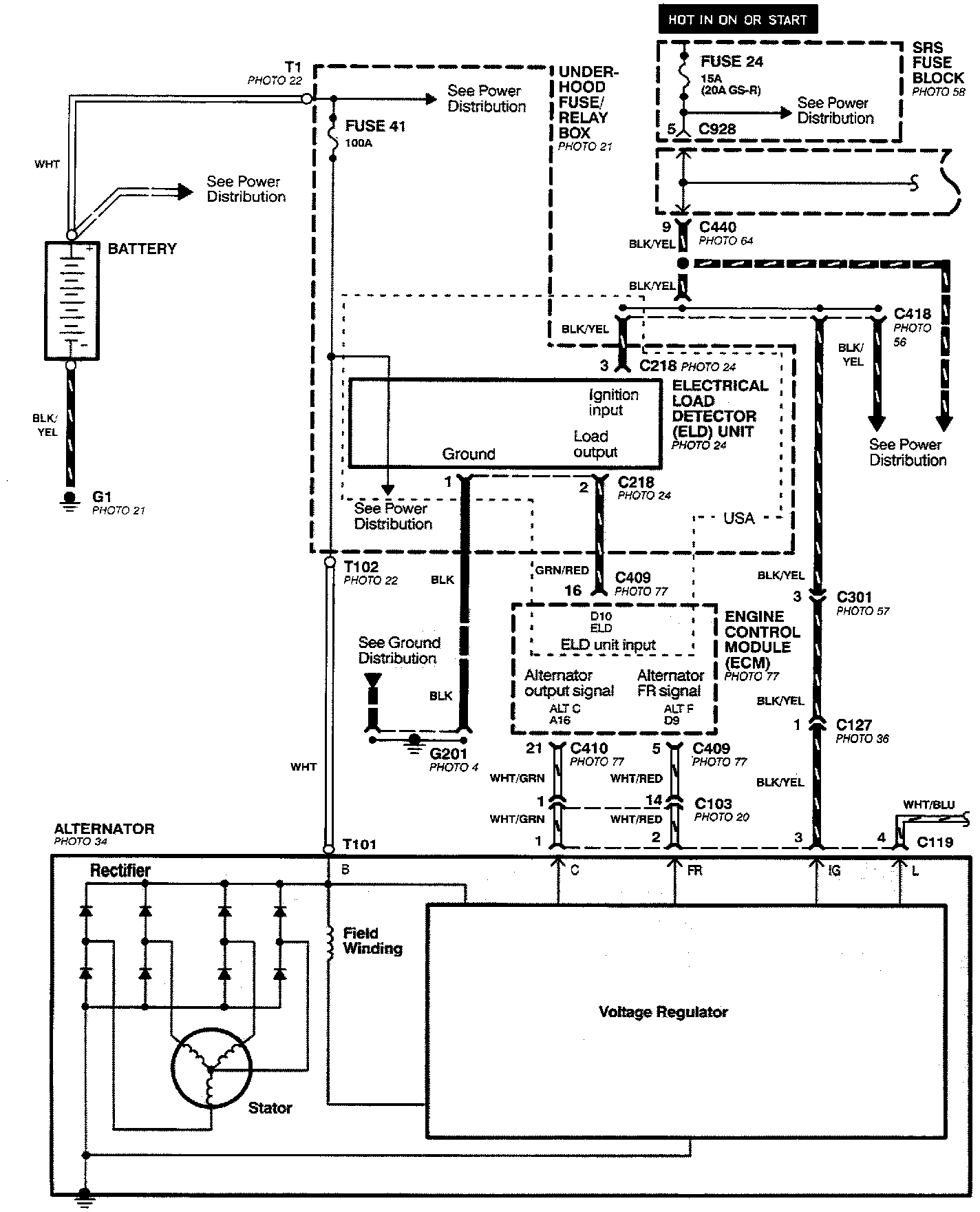
Charging System
Charging System
Charging System (Part 1 Of 2):
Charging System (Part 2 Of 2):