Curiosii for ever!
: Car repair manuals for everyone.
Home
>>
Acura
>>
1993
>>
Integra L4-1678cc 1.7L DOHC (VTEC) FI
>>
Repair and Diagnosis
>>
Powertrain Management
>>
Emission Control Systems
>>
Diagrams
>>
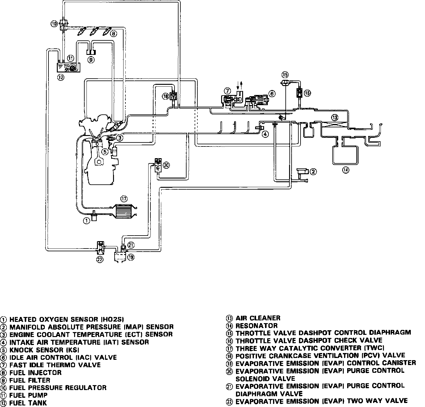
Complete System Schematic
Complete System Schematic
Schematic Diagram Vacuum Hoses: