Curiosii for ever!
: Car repair manuals for everyone.
Home
>>
Acura
>>
1991
>>
NSX V6-3.0L DOHC
>>
Repair and Diagnosis
>>
Powertrain Management
>>
Transmission Control Systems
>>
Relays and Modules - Transmission and Drivetrain
>>
Relays and Modules - A/T
>>
Shift Interlock Control Module
>>
Diagrams
>>
Electrical Diagrams
Electrical Diagrams
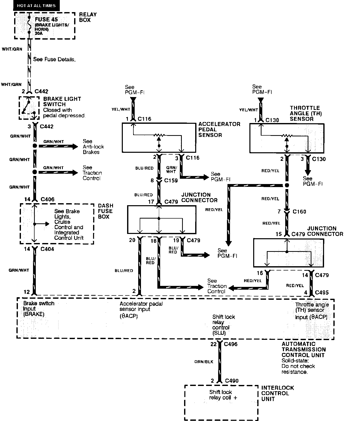
Automatic Transmission Controls: Brake Light Switch, Interlock Control Unit, Accelerator Pedal Sensor And Throttle Angle Sensor: